Council Meeting
on
Monday 26 September 2022
at 7:00pm
Members: Cr Liu (Mayor), Cr Massoud (Deputy Mayor), Cr Barker,
Cr Carr, Cr Cutts, Cr Davenport, Cr Lane, Cr McNeill,
Cr Munroe, Cr Skilbeck, Cr Stennett
Mr Simon McMillan, Chief Executive Officer
|
Recording of Meeting and Disclaimer
Please note every Council Meeting (other than items deemed confidential under section 3 (1) of the Local Government Act 2020) is being recorded and streamed live on Whitehorse City Council’s website in accordance with Council's Live Streaming and Recording of Meetings Policy. A copy of the policy can also be viewed on Council’s website.
The recording will be archived and made publicly available on Council's website within 48 hours after the meeting on www.whitehorse.vic.gov.au for a period of three years (or as otherwise agreed to by Council). Live streaming allows everyone to watch and listen to the meeting in real time, giving you greater access to Council debate and decision making and encouraging openness and transparency.
All care is taken to maintain your privacy; however, as a visitor in the public gallery, your presence may be recorded. By remaining in the public gallery, it is understood your consent is given if your image is inadvertently broadcast.
Opinions expressed or statements made by individual persons during a meeting are not the opinions or statements of Whitehorse City Council. Council therefore accepts no liability for any defamatory remarks that are made during a meeting. |
Whitehorse City Council
Council Minutes 26 September 2022
TABLE OF CONTENTS
4 Disclosure Of Conflict Of Interests
5 Confirmation Of Minutes Of Previous Meetings
11.2 Findings Of The Heritage Investigation Into 1 - 6 Pin Oak Court (Ramsay Street), Vermont South
11.3 City Planning And Development - Strategic Planning Update
11.4 Community Engagement 20 Neil Court Blackburn South
11.5 Social Media Guide - Councillors And Media Policy
11.6 Audit And Risk Committee: Appointment Of Independent Member
11.7 Council Meeting Dates 2023
11.8 Appointment Of Authorised Officers Under The Planning And Environment Act
11.9 Records Of Informal Meetings Of Councillors
12 Councillor Delegate and Conference / Seminar Reports
12.2 Reports on Conferences/Seminars Attendance
Council Minutes 26 September 2022
Meeting opened at 7:00pm
Present: Cr Liu (Mayor), Cr Massoud (Deputy Mayor), Cr Barker, Cr Cutts, Cr Lane, Cr McNeill, Cr Munroe, Cr Skilbeck, Cr Stennett
Officers: S McMillan, J Green, L Letic, S Cann, S White, S Sullivan,
V Ferlaino, K Woods, C Altan, R Johnston
We give thanks, O God, for the Men and Women of the past whose generous devotion to the common good has been the making of our City.
Grant that our own generation may build worthily on the foundations they have laid.
Direct our minds that all we plan and determine, is for the wellbeing of our City.
Amen.
1b Aboriginal Reconciliation Statement
“Whitehorse City Council acknowledges the Wurundjeri Woi-wurrung people of the Kulin Nation as the traditional owners of the land we are meeting on and we pay our respects to their Elders past, present and emerging and Aboriginal and Torres Strait Islanders from communities who may be present today.”
2 Welcome
The Mayor welcomed all
3 Apologies
Cr Carr was granted a leave of absence on 8 August 2022 and Cr Davenport is an apology for tonight’s meeting.
|
Council Resolution Moved by Cr Lane, Seconded by Cr Cutts That the apology from Cr Davenport to seek a leave of absence be granted for tonight’s council meeting 26 September 2022.
Carried Unanimously |
4 Disclosure of Conflict of Interests
5 Confirmation of Minutes of Previous Meetings
Minutes of the Council Meeting 12 September 2022
|
Moved by Cr Skilbeck, Seconded by Cr Massoud That the minutes of the Council Meeting 12 September 2022 having been circulated now be confirmed. |
6 Public Presentation
A public presentation was read out by David McJannet on behalf of Victoria Grange Retirement Village speaking in support of Planning Scheme Amendment C230 - 490-500 Burwood Highway, Vermont South, (former ARRB site).
7.1 Impact on Residents in Nymph Street, Mitcham since the opening of the Vic Roads Office in Heatherdale Road, Mitcham in April 2022.
A petition signed by 56 signatories has been received requesting Council to investigate the impacts the new VicRoads testing and inspection centre, located on Heatherdale Road, Ringwood, has had on residents in Nymph Street, Mitcham and surrounding streets. Including an assessment of the safety of Kulnine Avenue and Heatherdale Road, Mitcham to be undertaken and ongoing traffic monitoring on Nymph Street relating to the impact of learner driver traffic.
|
Moved by Cr Cutts, Seconded by Cr Skilbeck That the petition/joint letter be received and referred to the Director City Development for appropriate action and response. |
8 Public Question Time
Nil
Nil
10 Urgent Business
Nil
11 Council Reports
Council Minutes 26 September 2022
11.1 Planning Scheme Amendment C230 - 490-500 Burwood Highway, Vermont South, Former ARRB site - Results of Exhibition
City Planning and Development
Director City Development
FILE NUMBER: SF20/1011
SUMMARY
Whitehorse Planning Scheme Amendment C230 proposes to facilitate the development of residential buildings over the site at 490-500 Burwood Highway, Vermont South in the form of various apartment buildings and townhouses serviced by a private internal road network. Future development plans for the site include the retention of the heritage listed main administration building.
On 11 April 2022, Council received Authorisation from the Minister for Planning to prepare the Amendment subject to some minor conditions that did not affect the proposed outcome. The Amendment proposes to rezone the land from Transport Zone Schedule 4 (TRZ4) to Residential Growth Zone Schedule 3 (RGZ3). It also proposes to apply the following overlay controls to the land:
· Significant Landscape Overlay and a new Schedule 10 (SLO10) (Former Australian Road and Research Board site, 490-500 Burwood Highway, Vermont South)
· Vegetation Protection Overlay Schedule 5 (VPO5) (Significant, exotic, native and indigenous trees)
· Design and Development Overlay and a new Schedule 6 (DDO6) -490-500 Burwood Highway, Vermont South (Former Australian Road and Research Board site)
· Environmental Audit Overlay.
Exhibition of the Amendment commenced on Thursday 2 June 2022 when Notice of the Amendment appeared in the Victoria Government Gazette. Exhibition closed on 5 July 2022. Forty-three (43) objecting submissions were received during the exhibition period.
The submissions to the Amendment related to traffic management and potential overlooking issues resulting from the building heights proposed under the new DDO6. Submissions also raised concern about tree protection on the western portion of the site as well as the height of any new plantings along the eastern boundary that might shade sunlight to adjoining properties in the Victoria Grange estate.
This report discusses the submissions received and recommends that Council request that the Minister for Planning appoint an Independent Planning Panel to consider the Amendment and all submissions received.
|
Moved by Cr Skilbeck, Seconded by Cr Massoud That Council: 1. Having considered all submissions under Section 22 of the Planning and Environment Act 1987 (the Act) in relation to Amendment C230whse, request the Minister for Planning appoint an Independent Planning Panel to consider the Amendment and all of the submissions received in accordance with Section 23 of the Act. 2. Advise all submitters of the request for an Independent Planning Panel. |
Key Matters
The key matters considered as part of this report are:
· Issues raised in submissions received during exhibition of Amendment C230.
· The suitability of the site for a Residential Growth Zone (RGZ) given its proximity to the Vermont South Neighbourhood Activity Centre, route 75 tram terminus, public open space reserves, local facilities and adjacent to a major arterial road.
· The appropriateness of the building heights proposed in DDO6 and the impact on the amenity of neighbouring properties.
· Future traffic considerations for the site, particularly the increase in vehicles entering Burwood Highway and the impact this will have on access for residents of the adjoining Victoria Grange.
· Vegetation protection and potential removal, and future landscaping as part of new development and the impact on adjoining properties.
· Whether this Amendment process will influence the timely refurbishment of the fire damaged former Australian Road and Research Board (ARRB) building, in turn protecting and enhancing its heritage fabric.
background
Tract Consultants, on behalf of the landowner Dandenong Views Pty Ltd, has submitted a request to amend the Whitehorse Planning Scheme by rezoning land at 490-500 Burwood Highway, Vermont South (refer Figure 1) from TRZ4 to RGZ3. The site is the former ARRB, and operated as its headquarters from the 1970’s to 2017. The subject site sold in 2017 to the current owners and is no longer used for a public purpose. The site has remained vacant since the change of ownership and a rezoning of the land is required to facilitate new use and development on the site.
The amendment request also includes the application of various overlay controls across the site (listed above) and proposes minor adjustments to the Housing Framework Plan at Clause 21.06 to include the land within a Substantial Change Area, and Map 1: Neighbourhood Character Precincts at Clause 22.03, to include the land in the Garden Suburban 7 precinct.
A key aspect of the amendment site is its landscaped character. There are many stands of trees that were part of the original landscape design and remain an integral feature today. In Whitehorse, the VPO is used to identify individual trees of outstanding quality that represent the best tree specimens in the municipality. Council’s Arborist has identified three specific trees that are of high value and warrant VPO protection in accordance with Council’s criteria for inclusion in a VPO. In this instance, the VPO5 is proposed as part of the Amendment.
Council officers also required a site-specific SLO schedule (SLO10) as part of the Amendment. The SLO10 contains similar permit triggers (with the exception of the RGZ exemption) to the SLO9 and acknowledges and responds to the unique landscape character of the site. The SLO10 was exhibited with the Amendment documents.

Figure 1: Location of Amendment land
The entire site is protected by a heritage overlay, HO23 (refer Figure 2), but it is the main administration building fronting Burwood Highway that has the primary heritage significance. The heritage citation refers to the administration building as having aesthetic significance and being a “fine example an office building designed by the important Melbourne firm of Mockridge, Stable and Mitchell.” The Amendment inserts a new Statement of Significance under the Schedule to the Heritage Overlay for the HO23 (Australian Road and Research Board) as a result of the more detailed documentation completed for the Amendment, being the Conservation Management Plan.
In the time that the site has been unused, the vacant buildings have been vandalised and damaged by fire. Photos of the building post fire (1-3 below) show extensive damage to the main administration building. While the building remains uninhabited, there is a risk of it deteriorating further through neglect and vandalism. Despite the fire damage, an inspection by Council’s Building Unit has not resulted in a demolition order, indicating that at this stage the building is salvageable and can be restored as part of the future development of the site.

Figure 2: Extent of Heritage Overlay HO23

Photo 1- Damage to the exterior of the main building

Photo 2 – Graffiti damage to the inside of the main building

Photo 3 – Graffiti damage to the inside of the main building
Discussion and Options
Exhibition of planning scheme amendment C230whse took place from Thursday 2 June until 5 July 2022. Forty-three (43) objecting submissions were received during the exhibition period. The following commentary provides an outline of the main issues raised in submissions, the number of submissions received in relation to each issue and an officer response to each of the key concerns.
Proposed Residential Growth Zone (RGZ) – No submissions received
The current Public Use Zone (PUZ4) (refer to Figure 3) is now redundant and a rezoning is required in order to accommodate the now private ownership and allow for new use and development to occur. In addition to the zoning change, various complementary overlay controls are proposed. The purpose of the RGZ includes:
· To provide for housing at increased densities in buildings up to and including four storey buildings.
· To encourage a diversity of housing types in locations offering good access to services and transport including activity centres and town centres.
· To encourage a scale of development that provides a transition between areas of more intensive use and development and other residential areas.
· To ensure residential development achieves design objectives specified in a schedule to this zone.
· To allow educational, recreational, religious, community and a limited range of other non-residential uses to serve local community needs in appropriate locations.

Figure 3: Current zoning of Amendment land and surrounding area
The Amendment land is well situated, being located in proximity to the Vermont South Neighbourhood Activity Centre, route 75 tram stop, public open space reserves, local facilities and is adjacent to a major arterial road. The adjoining land to the west that fronts Burwood Highway is also located in the RGZ (schedule 1) and forms part of the Burwood Highway residential corridor that was identified for ‘substantial change’ under the Whitehorse Housing Strategy 2014. If the Amendment land had been located in a residential zone at the time of the Whitehorse Housing Strategy 2014, it is likely that the site would have been confirmed as a strategic site within the substantial change area, given its locational attributes and ability to accommodate a significant number of new dwellings. In January 2019, Council adopted the Residential Corridors Built Form Guidelines 2019 that underpin a separate planning scheme amendment process (Amendment C220whse) which will commence exhibition on 29 September 2022. The proposed zoning of the former ARRB site is shown in Figure 4.
The large size of the site enables higher density forms of housing to be established in the central part of the site and then transition down in scale towards the interfaces with lower scale established residential areas in the NRZ (schedule 5). The proposed DDO will guide development and built form.
None of the submissions received during the Exhibition period raised any concerns in response to the re-zoning component of the Amendment.

Figure 4: Proposed zoning of Amendment land
Proposed Design and Development Overlay (DDO6) - 37 submissions received
A DDO schedule specific to the site (DDO6) has been prepared to provide detailed guidance regarding the design and built form outcomes in any new development. The DDO schedule sets parameters relating to setback and height requirements interfaces with sensitive residential areas, access and movement networks and other built form requirements as shown in the concept plan available at Figure 5.
A number of submissions received throughout the exhibition period raised concern about the building heights allowed under the DDO6. The main concern related to the designation of ‘mandatory’ heights for some buildings and ‘preferred’ (i.e.: discretionary) heights for others. Residents from Victoria Grange, the retirement village adjoining the subject site to the east and south, expressed concern that there will be considerable overlooking from the proposed apartment forms centrally located on the site and from the three storey townhouse buildings proposed along the southern edge of the site.
Submissions received from residents suggested the following changes to the DDO6 to address their concerns:
· All buildings across the site should have mandatory height limits imposed
· Buildings on the boundary of the Amendment site should be limited to a mandatory two-storey maximum
· Given the fall of the land to the south, south facing apartments should be reduced in height to address potential overlooking to the south
· More detailed design guidelines are needed to address overlooking onto the adjacent Victoria Grange site
· The setback from the southern boundary of the site should be a minimum of 9m to ensure adequate landscaping and minimise overlooking /shading.
Although most of the submissions regarding building heights and the DDO came from the residents of Victoria Grange, a submission was also received from an adjoining resident on the north-western boundary of the site who may be impacted by the proposed apartment built form on the north-western corner of the site. The submitter raised concern that while the town house development along the western boundary of the amendment site respects the neighbouring built form and scale of adjoining dwellings, because of the proposed north-western apartment, this principle does not apply consistently. The submitter asserts that any development on the north–western boundary of the site should be no more than three storeys in recognition of the sensitive residential interface.

Figure 5: DDO6 Concept Plan
Officer Response
The DDO6 includes the following key built form elements:
· Building envelopes for townhouse type dwellings along the majority of the western and southern interfaces, with a preferred (discretionary) maximum building height of 9 metres and mandatory maximum building height of 11 metres (3 storeys).
· A building envelope for an apartment building in the northwest corner of the site that is angled at the northeast corner to retain views to the former Administration building from the northwest view into the site. This building envelope is proposed to have a preferred maximum building height of 13 metres (4 storeys) and a mandatory maximum building height of 19 metres (6 storeys), in accordance with the Residential Corridors Built Form Study.
· Two building envelopes for apartment buildings in the central region of the site, to the south of the former Administration building with a preferred (discretionary) maximum building height of 19 metres (approximately 6 storeys).
· The potential to accommodate a mandatory maximum one additional storey above the eastern section of the former Administration building.
· A 5 metres minimum setback (mandatory) from the west and south boundaries and majority of the east boundary.
· A 12 metre minimum setback (mandatory) from the north boundary in the western part of the frontage (to the west of the western crossover), and between the eastern boundary and the 19 metres high apartment building envelope.
· Indicative building breaks throughout the site that are intended to provide physical breaks in the built form, accommodate vegetation and provide viewlines between buildings.
· Opportunities for pedestrian links between buildings.
· Retention of the open space to the north of the former Administration building and preservation of key viewlines to this significant heritage building.
· An area of communal open space to the rear of the former Administration building in the same location as the existing courtyard.
· Retention of the existing vehicle accesses from Burwood Highway, which will facilitate left in/left out movements only.
· Internal two-way vehicle access via a loop road through the site and a road extending across the front of the former Administration building.
The amendment includes both discretionary and mandatory building heights and building setbacks from immediately abutting property boundaries. Planning schemes based on the Victoria Planning Provisions (VPP) are predominantly performance based. Planning schemes specify the objective that needs to be achieved (in this instance, the DDO design objectives) and provide a degree of freedom on how it is achieved through future planning permit applications. It would be inappropriate for all proposed planning outcomes to be mandatory in nature, as this would limit the ability for future design excellence and creativity. Planning Practice Note (PPN59) – The Role of Mandatory Provisions in Planning Schemes, June 2015 sets out the criteria that can be used to decide whether mandatory provisions may be appropriate in planning schemes. As defined by PPN59:
· A mandatory provision is a requirement or control that must be met and provides for no opportunity to vary the requirement.
· A performance based provision provides for flexibility in the approaches or variation in the measure to achieve the required outcome.
The proposed DDO recognises the significant opportunity for building height within the centre of the site as this location has limited potential amenity impacts to surrounding residential and retirement land uses. The apartment forms within the centre of the site have been positioned to mitigate potential amenity impacts to neighbouring properties. It is considered that the setbacks of these buildings from the Victoria Grange site are substantial enough to reduce the possibility of overlooking and overshadowing.
The highest built form is located in the central and eastern region of the site where a preferred (discretionary) maximum of 19 metres (approximately 6 storeys) has been applied and apartment buildings can be accommodated. The draft DDO schedule originally prepared by Tract indicated a 20 metres preferred maximum height for these buildings, however Council officers recommend changing this preferred height limit to 19 metres to align with the Residential Corridors Built Form Study that applies a 19 metres height control to 6 storey buildings. The eastern apartment building envelope is affected by a mandatory 12 metres setback from the east boundary which seeks to manage the interface with the tall two storey Victoria Grange building sited relatively close to the common boundary.
Given the strategic merits of the site in being able to deliver new and diverse housing close to public transport and an array of local services and amenities, it is appropriate for a three storey building height to be encouraged on the site, particularly as a transition to adjoining residential properties. Further, ResCode (Clause 55) planning assessment and Residential Growth Zone decision guidelines would assist future planning permit applicants and Council to facilitate the best possible housing design outcomes.
The variation in building heights across the site seek to respond to the established nature of the adjoining residential land that is located in the Neighbourhood Residential Zone, while also acknowledging the development potential of a strategic redevelopment site. A preferred (discretionary) maximum height of 9 metres and mandatory maximum of 11 metres will assist in providing a transition at the interfaces with the western and southern boundaries. These building heights are consistent with the default settings in General Residential Zone which would otherwise form a reasonable transition between the NRZ5 and proposed RGZ3 on the former ARRB site. These building heights are complemented by the 5 metres mandatory setback required along these boundaries and further requirements relating to separation in built form and recessive upper levels.
Submitters from Victoria Grange abutting to the south of the subject site raised concern about proposed building heights at the southern boundary of the property. This concern has been considered, resulting in a mandatory 5m building setback to the southern site boundary as well as a mandatory built form of 3 storeys. The respective overlooking ResCode provisions (specifically Clause 55.04-6 / Standard B22) is a matter that can be worked through at the time of planning permit application when more information is known about the specific design of the up to 3 storey townhouse built form.
The height applied to the building envelope in the northwest corner of the site is reflective of the outcomes of the Residential Corridors Built Form Study, applying a preferred maximum height of 13 metres (4 storeys) and mandatory maximum height of 19 metres (6 storeys). This ensures consistency in the built form anticipated along the Burwood Highway RGZ corridor. This building envelope was also designed to assist in defining the existing view lines from along Burwood Highway across the front landscape towards the existing heritage ‘administrative building’.
The proposed Objectives and Decision Guidelines in DDO6 will apply to any future planning permit application including assessment of any additional height proposed for the centrally located apartment forms. While the proposed DDO6 should be read in full, the following extracts from DDO6 are particularly relevant to the above submissions about building design, height and setbacks in terms of overlooking:
Design objectives:
· To ensure the form and scale of development at the interface with land located in the Neighbourhood Residential Zone appropriately responds and transitions to the established lower scale development in the Garden Suburban 7 precinct.
Buildings and works – built form
· Apartment developments above four storeys should be set back at the upper two levels in order to create a distinguishable podium element with recessive upper levels that have limited visibility from the internal streets, adjacent Neighbourhood Residential Land and the Burwood Highway frontage. Balconies should not significantly encroach into upper level setbacks.
· Development should avoid creating a continuous wall of built form by providing physical breaks that accommodate vegetation and provide viewlines between apartment buildings and rows of townhouses.
· The upper levels of townhouses should be recessive and additional breaks should be provided between upper levels to provide articulation and reduce visual bulk, particularly when viewed from adjoining land in the Neighbourhood Residential Zone.
· Buildings should provide a high quality architectural response through appropriate building massing and articulation, building materials, finishes and design detail.
Decision guidelines
· Whether the proposal achieves the design objectives of section 1.0, and the buildings and works requirements of section 2.0 of this schedule.
· Whether the development provides an appropriate transition to the adjoining properties in the Neighbourhood Residential Zone.
· The visibility of the upper levels of apartment buildings from internal streets, adjacent Neighbourhood Residential land and the Burwood Highway frontage.
· The design of the proposed buildings, their relationship to the streetscape and surrounding development and uses.
In terms of further opportunity for review by submitters, the DDO6 proposes that any planning permit application for building and works within 30 metres of the site boundaries should not be exempt from the notice, decision and review requirements. Any other planning permit applications for buildings and works situated greater than 30 metres from the site boundaries would be exempt provided the proposed buildings did not exceed the preferred maximum building heights specified in the concept plan to DDO6.
Future traffic considerations – 41 submissions received
Burwood Highway is an arterial road managed by the Department of Transport (DoT) and a Transport Zone (TRZ2) under the Planning Scheme providing three lanes of traffic in each east/west direction. A service lane on each side of the road accommodates on-street parking and access to local streets. A bus lane is located at the traffic signals (Burwood Hwy/Hanover Rd intersection) for access to the Vermont South bus/tram interchange, located approximately 180m west of the Amendment site. A posted speed limit of 80km/h applies to Burwood Highway.
Moondani Drive is a private road that services Victoria Grange and has a gate that restricts access to the public. Moondani Drive is accessed via the Burwood Highway service road. This service road also provides vehicle access to the subject site.
Hartland Road is a ‘Collector Road’ under the City of Whitehorse Register of Roads and is aligned in a north-south direction to the west of the subject land. Hartland Road is signalised at Burwood Highway and provides a single through traffic lane and a shared parking/bicycle lane in each direction. The default urban speed limit of 50km/h applies to Hartland Road. Figure 6 shows the road network as described above.
The Concept Plan provided within the Draft DDO6 identifies the proposed vehicle access arrangements to the site. At this stage, two separate access points to Burwood Highway exist, including:
· Left-in/Left-out connection from the existing service road, located towards the site’s north-eastern corner via an existing service road connection, and
· Left-in/left-out connection located midway along the site’s frontage to Burwood Highway, in a similar location to the existing primary vehicle access to the development site.
The above connections can utilise the existing infrastructure and lane configurations along Burwood Highway.

Figure 6 – Existing road network around the subject site
A number of submissions received throughout the exhibition period raised concern about the impacts that the construction period and future residents would have on traffic movements around the subject site. Almost every submission from the residents at the adjoining Victoria Grange raised traffic concerns, particularly the increased number of vehicles that would be using ‘Moondani Drive,’ the small service road that services Victoria Grange and the north-east corner of the ARRB site. The submissions received in relation to traffic can be summarised as follows:
· The high volume and speed of traffic (80kmh) on Burwood Highway already makes exiting from Victoria Grange difficult which will be exacerbated by new car movements generated by the development
· Any new development at the Amendment site must provide and use a completely separate access way to avoid using the service road and Moondani Drive
· Access into the high speed traffic on Burwood Highway will be an issue both during construction and when residents move into the development
· The Amendment should be modified to require that the access point at the north east corner of the proposed development be provided with a new separate access road directly to Burwood Highway with no access at all via the Victoria Grange service road
· Victoria Grange only has one entry/exit point to the site which means that a large number of traffic movements already exist on Moondani Drive including residents, visitors, staff, trades and services and emergency vehicles such as ambulances.
Officer Response
The concerns about access to the site are acknowledged, particularly with regard to the number of traffic movements that will be generated from future development of the site compared to the site’s previous use by the ARRB. However, it should also be recognised that the access points from Burwood Highway to the Amendment site are not new. The site only has frontage to Burwood Highway and access is therefore existing and necessary. Resident access onto Burwood Highway from the site will be no different from the numerous service road exits that exist within the nearby area.
During any future construction, suitable traffic management will be required to enable the safe entry and exit of vehicles. This would be expected as part of a Construction Management Plan (CMP) condition and is standard practice. The measures adopted would be coordinated with Council and the Department of Transport (DOT) as appropriate.
It is anticipated that each access location would be upgraded to provide a connection not dissimilar from a typical local road standard. As Burwood Highway is a designated Transport Zone (TRZ2), any works within these locations would be subject to review and approval from DoT. DoT were provided with details of the Amendment during the Exhibition period but had no objection to the proposal and no changes to suggest.
Before development can proceed on the site, planning permit applications will need to be lodged with Council after the land is rezoned. There will be further opportunity for Council to review more detailed traffic information during the permit process at which point DoT will be consulted again.
Removal of vegetation - 2 submissions received
There are 236 trees located on the subject site, most of which are in good health and condition. In summary there are:
· 7 trees that are either dead or are in very poor health and/or condition and have no retention value and should be removed.
· 99 trees with low retention value, these trees have low retention due to their small size, poor health and/or trunk and branch structure, low landscape value or that they are an environmental weed species. These trees could be removed.
· 81 trees with moderate retention value. These trees could be retained as part of the proposed development.
· 49 trees with high retention value that should be retained and incorporated into the proposed development.
During the Exhibition period, a submission was received from a resident adjoining the subject site in Hartland Road. The submission raised concern about the removal of vegetation, particularly the gum trees along the western boundary of the site as highlighted by dashed yellow line in Figure 7. The submitter does not believe that this portion of land should be included in the Amendment. When viewing Figure 7 it is evident that the trees on the subject site provide a green buffer between the submitter’s property and existing buildings on the site, which are set approximately 15 metres off the western boundary of the subject site.

Figure 7: Aerial photograph showing vegetation referred to in submissions
A submission was also received from an abutting resident on the north-western boundary of the site, shown highlighted pink in Figure 7. This submitter raised concern about any proposed removal of the hedge that forms a visual and noise buffer to the property. The hedge, located on the western boundary of 1 and 2/490-500 Burwood Highway (part of the amendment site) is photinia x Fraseri trees which the arborist report notes as being 7 metres high and of medium retention value.
Officer Response
Amendment C230 applies to the whole site at 490-500 Burwood Highway, Vermont South. It is not feasible to excise a portion of the site and exclude it from the planning scheme amendment. However, the amendment proposes the introduction of development controls to manage various issues on the site including heritage, built form and in this case, trees.
In recognition of the valued landscape character, the amendment request proposed to apply SLO, schedule 9 to the Amendment land. While Council officers support the application of a SLO, the municipal-wide SLO9 was not considered appropriate given the exemptions for tree removal for land in the RGZ. Under section 3.0 of the SLO9, a permit is not required to remove, destroy or lop a tree that is outside the minimum street setback requirement in the RGZ. Given that the Amendment land is currently one lot and the maximum front setback that could be required is only 9 metres, the exemption of the SLO9 meant that the majority of the vegetation within the site would not require a permit for removal under the SLO9, prior to the site being subdivided.
With this in mind, Council officers required a site-specific SLO schedule that contains similar permit triggers (with the exception of the RGZ exemption) to the SLO9. This schedule acknowledges and responds to the unique landscape character of the site. The proposed SLO Schedule 10 (SLO10) was included in the exhibited documents.
Figure 8 generally corresponds with Figure 7 and indicates the retention value of those trees in the area referred to in the submission. In the area highlighted in Figure 7 there is a mix in the quality and health of vegetation as follow:
· High retention* value trees = 14
· Medium retention* value trees =14
· Remove and low retention* value trees = 22
*A definition of these different tree values is available in Appendix 1 – Tree Assessment Criteria from the Arborist Report prepared by Paul Jameson, 16 August 2021 that is included with the exhibited amendment documentation.


Figure 8: Aerial photograph showing retention value of trees referred to by submitter
Reading Figures 7 and 8 together indicates that a significant proportion of the trees on the western side of the property are recommended for retention. This combined with future plantings around buildings will make for a well-landscaped area along the western portion of the site.
A key aspect of the landscape character are the stands of trees that were part of the original landscape design and remain an integral feature today. The Arborist report submitted as part of the Amendment notes, “existing stands of trees were an original design feature of the site and provide significant amenity and environmental benefits to the sites and their retention should be prioritised”. A significant stand of trees is located at the front of the site and mainly comprises Red Ironbark trees. Stands are also located along the west and east boundaries however, these stands of trees do not present the same consistency of species and are in poorer health and condition.
The Amendment proposes applying a Vegetation Protection Overlay (VPO), schedule 5 to the site to protect three individual high value trees. In Whitehorse, the VPO identifies individual trees of outstanding quality that represent the best tree specimens in the municipality. Council’s Arborist has identified three specific trees that warrant VPO protection in accordance with Council’s criteria for inclusion in a VPO. The locations of these trees are shown in Figure 9.

Figure 9: Location of trees for VPO protection
Options
During the statutory exhibition process, Council received 43 submissions. The submissions related to:
· Building heights and setbacks allowed under the proposed DDO6
· Traffic management issues
· On-site vegetation
Under Section 23 of the Planning and Environment Act 1987, Council, in considering the submissions, must decide whether to:
· Change the amendment as requested;
· Refer the submissions and amendment to an independent Planning Panel; or
· Abandon the amendment.
Council is also able to refer to a Panel any submissions that do not require a change to the Amendment. As there are changes sought by submitters, which cannot be supported, the first option cannot be considered.
Council officers consider that Amendment can be supported on a strategic basis. Accordingly, the most transparent and fair method to enable all parties to have their comments assessed is for all submissions and the Amendment to be referred to an Independent Planning Panel.
This report recommends that Council seeks the appointment of an Independent Planning Panel to consider the Amendment and the submissions received in relation to it.
Strategic Alignment
Council Plan 2021-2025
The Amendment supports Strategic Direction 4: Our Built Environment, Movement and Public Places of the Council Plan 2021-2025, and Strategic Direction 5: Sustainable Climate and Environmental Care. In particular, it supports the following objectives of these strategic objectives:
Objective 4.1: Assets facilities and urban design of a quality that provides the highest levels of utility and enhances the connection between the built, natural, heritage and social environments.
· The amendment implements this objective as it facilitates the retention of a valued heritage building while enabling redevelopment and use of a vacant site. The amendment will support and promote greater housing diversity and housing stock in an established urban area, in a manner that capitalises on the advantages of the site, while also ensuring an appropriate response to heritage, environmental and neighbourhood character values.
Objective 4.2: Foster development that has access to a range of facilities, services and amenities to meet future community needs.
· The amendment site is well located to accommodate additional housing. It is proximity to an activity centre, public transport, schools, public open space, and the business park at Tally Ho.
Objective 5.2: Consider our natural environment when making decisions including creeks, wetlands, lakes, bushlands, flora and fauna.
· The substantial tree canopy coverage across the site has been considered as part of the Amendment request. The proposed SLO10 and VPO5 controls recognise the environmental and landscape features of the site and seek to preserve the Beryl Mann design legacy as part of any future development.
Policy
State Planning Policy
Plan Melbourne 2017-2050 is the metropolitan planning strategy and this Amendment supports Direction 2.1 (Manage the supply of housing in the right locations to meet population growth and create a sustainable city), by aligning the zone with the preferred housing outcome for the site. The proposed rezoning and DDO will provide certainty for the community about the future residential use of the site and the scale of development that can expected.
Whitehorse Housing Strategy, 2014
At a local level, the proposed Amendment responds to the objectives of the Whitehorse Housing Strategy 2014 (the Strategy), which identifies residential areas for substantial, natural and limited change throughout the municipality. As the site is not currently located in a residential zone, a change classification has been applied to the land under the Housing Framework Plan as part of the Amendment. Land to the north, east and south is located within a limited change area, while residential properties fronting Burwood Highway to the west of the site are within a substantial change area.
The Amendment land is considered to meet the first two criteria for inclusion in a substantial change area that is outlined in the Strategy as follows:
· Land abutting tram routes on main roads;
· Land within 400m walking distance of commercial zones in activity centres where no other restrictions apply;
· Land within 400m walking distance of train stations where no other restrictions apply;
· Land within activity centres with an adopted Structure Plan or Urban Design Framework and identified for higher densities.
The amendment land is located approximately 180 metres from the Vermont South /Burwood Highway tram terminus for route 75. Furthermore, the amendment land is located approximately 100 metres from the commercial zone of the Vermont South Shopping Centre to the northwest.
Neighbourhood Character Study, 2014
Alongside the Housing Strategy, the Neighbourhood Character Study, 2014 (the Character Study) defined the unique and valued characteristics of the municipality and sought to implement specific planning tools to manage changes in Whitehorse in accordance with our community’s vision.
At the time that the Character Study was undertaken, the amendment site was not in a residential zone and therefore was not assigned a Neighbourhood Character Precinct. All the residential land surrounding the subject site is identified as being in a Garden Suburban 7 Precinct. The Amendment proposes that the former ARRB also be included in this Character Precinct.
Neighbourhood Activity Centre Urban Design Guidelines, 2014
The Urban Design Guidelines 2014 set out design guidance for the 60 Neighbourhood Activity Centres (NACs) across the municipality and categorises the centres into one of five (5) types. The largest of these is Category 3 – large, car based centres on a wide main road. Vermont South Shopping Centre is one of three centres in Whitehorse in Category 3.
Amongst other things, the Guidelines assist in determining the capacity for residential growth in the NACs. The built form parameters in the Guidelines include a maximum building height for Category 3 NACs of 21.5 metres / 6 storeys and is relevant for the proximity of the Vermont South Shopping Centre to the Amendment site.
The adopted Housing Strategy, Character Study and Urban Design Guidelines (collectively referred to as the Whitehorse Housing and Neighbourhood Character Review 2012-2014) are being implemented primarily through policies in the Whitehorse Planning Scheme at Clause 21.06 (Housing), Clause 22.03 (Residential Development) and Clause 22.06 (Activity Centres), and through the suite of residential zones. The Urban Design Guidelines are implemented through DD04.
Residential Corridors Built Form Study, 2019
The Amendment site adjoins land included in the adopted Residential Corridors Built Form Study (the Study). The Study focused on major east-west tram and road corridors of Burwood Highway and Whitehorse Road, where the RGZ along these corridors interfaces with General Residential Zone (GRZ) or NRZ to the rear or side.
The Amendment land is situated at the eastern end of the Burwood Highway Study corridor, which ends at Hanover Road. The purpose of the Study was to establish built form controls to better guide development outcomes on RGZ land along these corridors. The subject site is located in study area 4, which comprises the Burwood Highway corridor.
At its Meeting on 8 August 2022, Council endorsed the revised Design and Development Overlay – Schedule 11 (DDO11) and other Planning Scheme Amendment documents for the Residential Corridors Built Form Amendment; C220. Amendment C220 will commence Public Exhibition on 29 September 2022 for a period of one month. After the Public Exhibition is closed, a report will be submitted to Council to consider any submissions received. The outcome of Amendment C220 will be relevant to this Amendment (C230) for the former ARRB site.
SUPPORTING REPORT DETAILS
Legislative and Risk Implications
There are no legal or risk implications arising from the recommendation contained in this report.
Equity, Inclusion, and Human Rights Considerations
In developing this report to Council, the subject matter has been considered in accordance with the requirements of the Charter of Human Rights and Responsibilities Act 2006.
It is considered that the subject matter does not raise any human rights issues.
Community Engagement
The Amendment was exhibited from Thursday 2 June 2022 to Tuesday 5 July 2022. Exhibition involved the direct notification to all affected landowners and occupiers (see Figure 6), surrounding owners and occupiers, Prescribed Ministers, relevant public authorities and adjoining councils. Information was also available for viewing on the Council webpage, Council’s YourSay portal and the DELWP browse amendments page. Table 1 below provides further detail of the notification given.
|
Date |
Notification |
|
24 May 2022 (by mail) |
· Owners and occupiers of properties in the surrounding area. · Prescribed Ministers · Adjoining Councils (Knox and Maroondah) · Relevant public authorities |
|
2 June 2022 |
Notice appears in: · The Age newspaper and · Victoria Government Gazette |
|
Duration of Exhibition Period |
Documents available on: · Whitehorse City Council website · YourSay community engagement portal · Department of Environment, Land, Water and Planning (DELWP) website. |
Table 1: Summary of notices

Figure 6: Distribution of Notice of Amendment by mail
Financial and Resource Implications
|
|
Income |
Estimated Expenditure |
|
|
|
|
|
Statutory fee to consider a request to amend the planning scheme |
$2,929 |
|
|
Direct notification of amendment exhibition |
|
$1,370* |
|
Government Gazette & The Age notice |
|
$4,500* |
|
Statutory fee for considering submissions and referring the submissions to a panel. The amendment attracted 43 submissions seeking a change to the amendment and therefore the maximum statutory fee for greater than 20 submissions is payable by the proponent. |
$41,695 |
|
|
Council planning panel representation, if needed (includes expert witnesses, legal representation and advice) |
|
Up to $20,000 |
|
Planning Panel Fees (estimate) |
|
$12,000* |
|
Statutory Fee to adopt the amendment and submit the amendment for approval to the Minister for Planning |
$497 |
|
|
|
|
|
|
Total |
$45,121 |
Up to $37,870 (approx $17,870 of this payable by the proponent) |
*It is noted that these costs associated with proposed Amendment C230whse will be passed onto the proponent.
Any costs to Council such as Council’s representation at the Panel hearing, if needed, and officer time on the amendment are included within the Strategic Planning operational budget.
Innovation and Continuous Improvement
There are no Innovation and Continuous Improvement matters arising from the recommendation contained in this report.
Collaboration
No collaboration was required for this report.
Conflict of Interest
The Local Government Act 2020 requires members of Council staff, and persons engaged under contract to provide advice to Council, to disclose any direct or indirect interest in a matter to which the advice relates.
Council officers involved in the preparation of this report have no conflict of interest in this matter.
Conclusion
Proposed Amendment C230whse is consistent with the Council Plan 2021-2025 and Council’s strategic land use policies and framework. The Amendment will support additional housing in an area that is well serviced by an activity centre, public transport, open space and other services and facilities. The proposed set of planning controls will effectively manage the transition of the site to a residential neighbourhood while preserving the valued characteristics of the land, such as trees and important heritage fabric, and appropriately responding to the surrounding context, including the adjoining NRZ areas.
If Council is to support the recommendations of this report then the next steps will be to refer those unresolved submissions to an independent Planning Panel for review and to notify submitters of Council’s intentions.
Council Minutes 26 September 2022
11.2 Findings of the heritage investigation into 1 - 6 Pin Oak Court (Ramsay Street), Vermont South
City Planning and Development
Director City Development
FILE
NUMBER: SF22/1401
ATTACHMENT
SUMMARY
At its meeting on 28 February 2022, Council considered a Notice of Motion (NoM) in relation to Pin Oak Court, Vermont South and heritage matters relating to it. At the meeting, it was resolved that:
A report be presented to Council on the preparation of a heritage citation for ‘Ramsay Street’ and the report to include whether a heritage overlay should be considered for the precinct.
Council adopted the City of Whitehorse Post-1945 Heritage Study (the Study), prepared by Built Heritage Pty Ltd, on 27 June 2016. This Study included a recommendation that 1-3, 2-6 Pin Oak Court, and 15, and 17 Weeden Drive, Vermont South be further investigated with a view to including these properties in a precinct Heritage Overlay (HO), given its location as ‘Ramsay Street’ on the long running television program, Neighbours.
The Study noted that ‘Ramsay Street’ is potentially of historical and social significance at the state level and arguably at an international level. For around three decades, it served as the keynote location for the filming of a popular television series with an international audience.
Private contracts between property owners and the TV production company have protected the internationally famous streetscape from change to date, however, as these were private contracts it is unclear whether that protection will apply now that production of the popular television program has ceased.
This report presents the findings of a heritage assessment undertaken by GJM Heritage (Attachment 1). The assessment found that Pin Oak Court is of historic, aesthetic and social significance, and as such, warrants inclusion in the HO. This report recommends that Council seek authorisation from the Minister for Planning (the Minister) to prepare and exhibit a planning scheme amendment to the Whitehorse Planning Scheme to apply the HO on a permanent basis to properties at 1 – 6 Pin Oak Court, Vermont South. Concurrently, it is recommended that interim heritage protection be sought from the Minister while the amendment seeking the permanent HO is progressed.
In addition, GJM Heritage has advised that, subject to further investigation, Pin Oak Court in combination with the nearby former ATV-O Television Studios at 104-168 Hawthorn Road, Forest Hill may be of State-level significance for its association with the filming and production of Neighbours. This report recommends the future investigation be undertaken as part of the Strategic Planning Unit’s heritage work to determine if these places should be nominated for the Victorian Heritage Register (VHR).
|
Moved by Cr Cutts, Seconded by Cr McNeill That Council: 1. Note the findings and recommendations of the Heritage Assessment – ‘Ramsay Street’, 1 - 6 Pin Oak Court, Vermont South, Prepared by GJM Heritage, June 2022 as shown in Attachment 1. 2. Seek Authorisation from the Minister for Planning to prepare and exhibit an amendment to the Whitehorse Planning Scheme under Section 8A of the Planning and Environment Act 1987 (the Act) to apply a Heritage Overlay to the properties at 1 – 6 Pin Oak Court, Vermont South. The Amendment documents are included at Attachment 2. 3. Request the Minister for Planning to approve an amendment under section 20(4) of the Act, without exhibition, to apply the Heritage Overlay to 1 – 6 Pin Oak Court, Vermont South on an interim basis. 4. Advise the landowners of 1 – 6 Pin Oak Court of the outcome of the heritage investigation and Council’s intention to seek a Heritage Overlay. 5. As part of future heritage work, undertake further assessment of 1 - 6 Pin Oak Court together with the nearby former ATV-O Television Studios at 104-168 Hawthorn Road, Forest Hill to determine whether these two sites are of State level significance for potential nomination to the Victorian Heritage Register. LOST |
||
|
A Division was called. Division
On the results of the Division the motion was declared lost |
||
|
Moved by Cr Barker That Council makes a provision of $10million dollars for a scheme of voluntary acquisition of properties known as 1-6 Pin Oak Court, Vermont South. MOTION LAPSED FOR WANT OF A SECONDER |
||
|
Moved by Cr Munroe, Seconded by Cr Barker That Council: 1. Note the findings and recommendations of the Heritage Assessment – ‘Ramsay Street’, 1 - 6 Pin Oak Court, Vermont South, Prepared by GJM Heritage, June 2022 as shown in Attachment 1. 2. Not proceed with seeking a Heritage Overlay on the properties at 1 – 6 Pin Oak Court, Vermont South. 3. Advise the landowners of 1 – 6 Pin Oak Court of the outcome of this resolution. |
||
|
A Division was called. Division
On the results of the Division the motion was declared carried |
Key Matters
The key matters addressed in this report include:
· The history of ‘Ramsay Street,’ 1 - 6 Pin Oak Court, Vermont South including its subdivision and links with the long running television program Neighbours.
· Whether ‘Ramsay Street,’ 1 – 6 Pin Oak Court, Vermont South meets the threshold for inclusion in a local Heritage Overlay as per Planning Practice Note 1 – Applying the Heritage Overlay.
· The next steps for achieving heritage protection for Pin Oak Court / ‘Ramsay Street’ at a local level.
· Whether further investigation of Pin Oak Court together with the former ATV-O Television Studios should be undertaken to determine their State level significance.
background
In response to the NoM No 162 on 28 February 2022, Council officers engaged GJM Heritage to undertake an assessment of ‘Ramsay Street’.
The City of Whitehorse Post-1945 Heritage Study, 2016 by Built Heritage identified properties at 1 – 6 Pin Oak Court, and 15 and 17 Weeden Drive as having potential heritage significance. GJM’s report focuses only on 1 - 6 Pin Oak Court. This is because the two houses on Weeden Drive were never part of the television show and the visuals for the Neighbours street scenes generally occurred from within the cul-de-sac itself meaning there was not a clear rationale to include them.
Pin Oak Court description
Pin Oak Court is located to the north of Weeden Drive between Patio Court to the west and Billabong Park to the east. It is a small cul-de-sac comprising six (6) houses accessed from Weeden Drive.
The group of six houses at 1 - 6 Pin Oak Court (as shown in Figure 1) remain intact to their period of construction. The houses are single-storey, split-level or two-storey, are of brick construction with either tile-clad hipped or steel-clad flat roofs, incorporate prominent carports or garages, and are set behind front gardens and lawns.
Houses within the court were constructed over an 11-year period, and by 1983 the development of Pin Oak Court and the adjoining Weeden Drive properties was complete. The first houses constructed in Pin Oak Court were those at No 4 and No 6 in 1972, followed by No 3 in 1974, No 5 in 1975, No 1 in 1980 and No 2 in 1983. Aerial photographs dating to 1975 and 1987 show the development of the court over this period (see Figures 2 and 3).

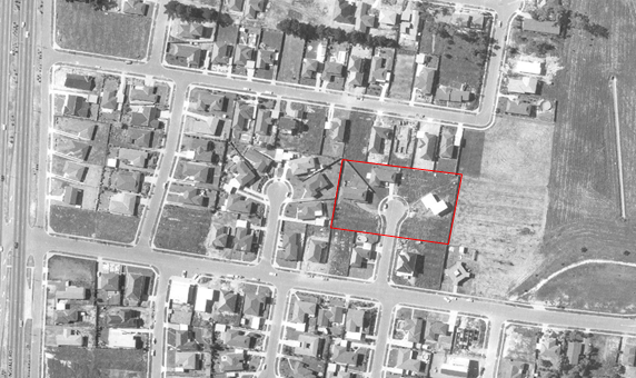
Figure 1 - 1 - 6 Pin Oak Court, 21 May 2022 with street numbers in red

Figure 2 – Aerial of the subject land, 1975 showing the subdivision of Pin Oak Court and its first houses (1 - 6 Pin Oak Court indicated in red)

Figure 3 - Aerial of the subject land, 1987 showing the full development of Pin Oak Court (1 - 6 Pin Oak Court indicated in red)
History of ‘Ramsay Street’
In 1985, a new soap opera premiered on Australian television. The show, called Neighbours, would go on to run for 37 years, achieve international acclaim and launch the careers of a number of its cast members including Kylie Minogue, Jason Donovan, Margot Robbie and Guy Pearce. Neighbours is the longest-running drama series in Australian television history and has been sold to more than 60 countries around the world, making it one of Australia’s most successful media exports.
Neighbours was the creation of Reg Watson, an Australian television producer who was also responsible for popular Australian dramas The Young Doctors and Prisoner. Reg Watson moved to the UK in 1955 where he forged a successful career as Head of Light Entertainment for ATV. On his return to Australia in the early 1970s, he became interested in developing a TV show that might appeal to British audiences; something warm hearted with a mix of comedy and drama that focused on everyday problems. This was seen as a stark contrast to the somewhat gloomy narratives that were playing out on British soaps EastEnders and Coronation Street at the time.
Watson’s idea centred around the simple concept of three families living and interacting on a typical street in suburban Australia. Focusing on the day-to-day lives of the residents of suburban Ramsay Street, the show sought to present a contrast to the stereotypical Australian images of sandy beaches and dry deserts.
Watson worked as an executive at Grundy Organisation, the media empire established by media mogul, Reg Grundy. As head of TV Drama, Watson had the opportunity to develop his concept for Neighbours and the show sold to the Seven Network. Once the show was approved, the search for the perfect suburban street began in earnest. Location scouts scoured Melbourne for a location that would be the perfect setting for Ramsay Street. After a considerable search, Pin Oak Court in Melbourne’s Vermont South was chosen. Considered the ideal location as a quiet, out-of-the-way street, which was also accessible from the rear, Pin Oak Court has doubled as Ramsay Street since the show’s beginnings.
Conclusion of Neighbours
The popularity of Neighbours began to decline in the 2000s. In the United Kingdom, the show moved from BBC One to the general entertainment channel, Channel 5, in 2008. In Australia, it was moved to Ten’s digital channel, Eleven (later rebranded as 10 Peach) in January 2011.
In March 2022, Fremantle Media announced that the future of Neighbours was in doubt following a decision by Channel 5 – the show’s key broadcast partner in the United Kingdom – to discontinue airing the series. After producers failed to secure an alternative UK broadcaster, Fremantle Media confirmed that, after 37 years and almost 9,000 episodes, Australia’s longest-running drama series would cease production in June 2022.
The show’s final day of filming in the fictional Ramsay Street was 10 June 2022. As acknowledged by a Fremantle spokesperson, “the show has brought a sunny slice of Australia into the homes of millions of viewers around the world, launching the careers of dozens of household names along the way.”
Previous identification of ‘Ramsay Street’
The properties at 1 – 6 Pin Oak Court were originally identified in the Survey of Post-War Built Heritage in Victoria (the Survey) prepared by Heritage Alliance for Heritage Victoria in October 2008. The study was commissioned to identify built places across Victoria from the post-Second World War (hereafter referred to simply as “post-war”) period that were considered to be of potential heritage significance at a state level.
The Survey was shaped around the Victorian Framework of Historic Themes, developed by Heritage Victoria. The setting for Neighbours was identified in Theme 9 – Shaping cultural and creative life and subtheme 9.4 – Creating popular culture, as follows:
Cult Television - The increasing use of location filming for local television productions since the 1960s has seen eagle-eyed viewers claim profound connections with the built environment. One of the most celebrated early examples of this was the Russell Street Police Headquarters, fondly remembered by many as the setting for perennial cop show Homicide (1964-77). Other local series, such as Bluey (1976) also made use of extensive location work in inner Melbourne.
However, it was not until the 1980s that recognisable icons began to develop in the suburban landscape – perhaps most notably in the form of the ordinary residential cul-de-sac that became “Ramsay Street” for the long-running soap Neighbours in 1985.89
More recently, this trend has spilled into regional Victoria, with towns such as Minyip, Castlemaine and Barwon Heads being re-branded as the fictional settings of Coopers Crossing (The Flying Doctors), Mount Thomas (Blue Heelers) and Pearl Bay (Seachange).90 Such is the potency of the established connection between viewer and location that genuine distress could be engendered, for example, by the demolition of the Sullivans house in Camberwell, or by the proposed replacements of the ocean pier and the Barwon River Bridge from Seachange. (The Survey, p32)
89 J Cockington, History happened here, pp 203-05
90 D Astle. Cassowary Crossing: A Guide to Offbeat Australia.
Pin Oak Court was also later identified in the City of Whitehorse Post-1945 Study (June 2016) prepared by Built Heritage. The study recommended that further research and assessment be undertaken to establish a clear case for a precinct Heritage Overlay (HO). Due to resource constraints and competing priorities, and as the properties had a long-term level of protection under the filming contracts, this further work had not commenced.
DISCUSSION AND OPTIONS
Heritage Assessment
Planning Practice Note 1 (PPN1) prepared by the Department of Environment, Land, Water and Planning (DELWP) in August 2018 provides guidance about the use of the Heritage Overlay. The Practice Note outlines the heritage criteria used for the assessment of the heritage value of a heritage place. There are eight criterion in total. Three of the criterion applied to GJM’s assessment of Pin Oak Court, as follows:
Criterion A: Importance to the course or pattern of our cultural or natural history
Numbers 1 - 6 Pin Oak Court, Vermont South is of historical significance for its association with the popular and long running Australian television show, Neighbours. The small cul-de-sac – known to viewers as ‘Ramsay Street’ – and its six surrounding houses, has been the principal setting for the television show since its inception in 1985. Neighbours, which would go on to run for 37 years, is the longest-running drama series in Australian television history and is one of Australia’s most successful media exports.
The series developed a strong following both in Australia and abroad during the 1980s and the 1990s for its depiction of Australian suburban family life and helped launch the careers of a number of its cast members, including Kylie Minogue, Jason Donovan, Margot Robbie and Guy Pearce. Pin Oak Court has been one of the most recognisable suburban streets in Australia for over 30 years and remains an important part of Australia’s film and television history for its long-serving role as the fictional ‘Ramsay Street’.
Criterion E: Importance in exhibiting particular aesthetic characteristics
The properties at 1 - 6 Pin Oak Court, Vermont South are of aesthetic significance as the instantly recognisable location of ‘Ramsay Street’, “…one of the western world’s most recognisable pieces of real estate”. As a typical and otherwise unremarkable residential cul-de-sac, Pin Oak Court and its six surrounding houses were specifically chosen to represent an archetypal example of middle-class Australian suburbia and it remains intact to its mid-1980s form. Pin Oak Court formed the principal setting for Neighbours from the shows’ inception through its 37 years of production.
Criterion G: Strong or special association with a particular community or cultural group for social, cultural or spiritual reasons. This includes the significance of a place to Indigenous peoples as part of their continuing and developing cultural traditions (social significance)
Numbers 1 - 6 Pin Oak Court, Vermont South, is of social significance for its association with the popular Australian television show, Neighbours. As the fictional ‘Ramsay Street’, Pin Oak Court has been one of the primary filming locations for the series and – along with the former ATV-0 Television Studios in nearby Forest Hill – is an integral part of the show’s production. The place has a strong and enduring association for audiences and fans, evidenced by the media attention and commentary relating to the attraction of the street as a place of pilgrimage for fans of the series. As Australia’s longest-running television show at the time of cancellation in 2022, the association has endured since the inception of the show in 1985.
Additional properties -15 and 17 Weeden Drive
As noted earlier, 15 and 17 Weeden Drive are located at the entry to Pin Oak Court and were not included in GJM’s report because the two houses were not typically part of the street scenes for Neighbours. There is potentially an argument for managing these two places through a Design and Development Overlay (DDO) or including them in the HO precinct as non-contributory buildings to maintain the setting for the cul-de-sac.
However, the Neighbourhood Residential Zone (NRZ) within which these properties are located will limit the degree of change in line with the neighbourhood character of the area and should provide a sensitive interface with the Pin Oak Court properties. It is not proposed to include 15 and 17 Weeden Drive in the HO.
Potential State Significance
GJM were engaged to assess the local-level significance of Pin Oak Court only. However, they found that ‘Ramsay Street’, in combination with the nearby Former ATV-O Television Studios at 104-168 Hawthorn Road, Forest Hill – exhibits a prima facie case for State-level significance for its association with the filming and production of Neighbours. Neighbours is one of Australia’s most successful media exports, which pushed the boundaries of television production and launched the international careers of numerous cast members as well as writers and technicians. The heritage assessment undertaken by GJM found that further assessment might support a case for nomination of these two sites to the Victorian Heritage Register (VHR). It is noted that anyone can nominate sites for the VHR.
Comparative Analysis
Within the City of Whitehorse, the former ATV-O Television Studios, located at 104-168 Hawthorn Road, Forest Hill is included in the heritage overlay under the Whitehorse Planning Scheme as HO272. This is the only example of a place included in the City of Whitehorse Heritage Overlay for its association with film and television and is closely comparable to Pin Oak Court having regard to this association:
The former ATV Channel 10 Studios are purpose-built television studios, designed by Hassell McConnell and Partners in 1963. The place is substantially intact and consists of three main components; the administration block, the studio block and the scenery store. The studio was the home of Channel 10 (previously Channel 0) for 30 years, prior to vacating in the early 1990s. Despite a change in ownership of the complex in 1995, production of some shows broadcast on Channel 10, including Neighbours, continued production at the studios.
Other notable local examples of television and film production in the City of Whitehorse include the former ATV-0 Television Studios in Forest Hill and the Crawford Productions Studios in Box Hill, the latter of which was demolished in 2005. The former ATV-0 Television Studios are also associated with Neighbours as a filming location, following the show’s move to Network Ten in 1986. While all three places have been important local filming sites, Pin Oak Court is the only example of location-based filming outside a studio and has a particularly strong association with Neighbours as the show’s primary setting. This association continues to be demonstrated by recognition in media and visitation by tourists and enthusiasts to Pin Oak Court.
The place is of historical and aesthetic significance to the City of Whitehorse:
• As one of only two new purpose-built television studios erected in Melbourne in the 1950s and 1960s. [Criterion A]
• For its association with the production of several successful and well-known television programs including The Magic Circle Club, The Go! Show, Romper Room, Prisoner, The Box, The Price is Right, Matlock Police, Young Talent Time and Neighbours, many of which have a significant place in many television viewers’ memories and the history of Australian television. [Criterion A and Criterion G]
A number of well-known filming locations remain throughout Melbourne and Victoria, and a number of these are currently included in local Heritage Overlays for their association with film and/or television. These places clearly demonstrate this particular class of place and reflect the enduring nature of television and the strong attachment that can exist between an audience and a place as a result.
Examples that are most comparable to Pin Oak Court include the Matlock Street Precinct in Canterbury (HO701 – City of Boroondara) associated with the long running television series The Sullivans. Included in this precinct is the individually listed shop at 35 Matlock Street, Canterbury (HO688) which featured in the series. The shop is recognised for its local aesthetic significance and rarity value to the City of Boroondara and its social significance to the metropolitan area and possibility further afield.
Another comparative example is the single-storey Victorian dwelling at the rear of 25 Richardson Street, Brunswick and its rear two-storey brick extension facing Marks Street (HO566 – City of Moreland). The rear extension featured in the 1990 film Death in Brunswick and the rear elevation of the house is of social significance to the City of Moreland.
Two places have State-level significance and are included in the Victorian Heritage Register (VHR), in part due to their association with film and/or television.
The two-storey timber residence at 18 Berry Street, Richmond (VHR H0710) constructed in 1886 is of historical and social significance to the State of Victoria. In the mid-1980s, the house was the primary location for the film Dogs in Space (1986); for this reason, the place is of social significance.
Hanging Rock Reserve (VHR H2339) is a primary location in the novel by Australian Author Joan Lindsay, Picnic at Hanging Rock (1967). A film, based on the book, by director Peter Weir in 1975, followed the novel. A TV series, of the same name and also based on the novel, was broadcast internationally in 2018. The early success of the book and film, both nationally and internationally, saw visitor numbers to the reserve increase significantly. The place is of historical, aesthetic, social and indigenous significance to the State of Victoria.
Options
The following options are available to Council:
Pursue a permanent Heritage Overlay (HO)
The independent consultants that were appointed to undertake the heritage assessment of 1- 6 Pin Oak Court, Vermont South support this option.
Pursue an interim Heritage Overlay (HO)
If approved by the Minister under section 20(4) of the Act, an interim HO would provide protection of 1 - 6 Pin Oak Court while an amendment for permanent heritage controls progressed through the usual amendment process involving exhibition, consideration of submissions and, if needed, an independent Planning Panel hearing. Interim controls would assist in managing any threat to the heritage fabric while the permanent HO is considered.
Do not pursue a Heritage Overlay (HO)
This option is not recommended as it defies the findings of the independent consultants engaged by Council. The Minister for Planning and a potential Planning Panel will further test the voracity of the findings of the heritage investigation through the planning scheme amendment process.
Heritage interpretation instead of protection
The high degree of integrity in fabric, form and detail in the houses at 1 – 6 Pin Oak Court are readily recognised and understood as being the setting for ‘Ramsay Street’ in Neighbours. An entrance sign or commemorative marker is not considered an appropriate option to preserving the built form and landscaped setting of the cul-de-sac through a heritage overlay.
Further investigate VHR listing
Based on the findings of GJM, further assess ‘Ramsay Street’, in combination with the nearby Former ATV-O Television Studios at 104-168 Hawthorn Road, Forest Hill to determine whether there might be a case for nomination of these two sites to the Victorian Heritage Register (VHR).
Proposed Heritage Overlay
The houses at 1 – 6 Pin Oak Court, Vermont South retain a high degree of integrity in fabric, form and detail and can be readily understood and appreciated as being the setting for ‘Ramsay Street’ for the television series Neighbours.
Having been assessed by independent heritage consultants as meeting the thresholds for heritage significance using DELWP’s Planning Practice Note 1 (PPN1), which provides guidance about the use of local heritage controls, it is proposed that the HO be applied to 1 – 6 Pin Oak Court and the cul-de-sac itself by including the place in the schedule to Clause 43.01 of the Whitehorse Planning Scheme. The proposed amendment documentation for the permanent controls is at Attachment 2 and includes a ‘Statement of Significance’ for Pin Oak Court as required under PPN1. This Statement will become an incorporated document in the schedule to Clause 72.04 of the Whitehorse Planning Scheme.
The option of seeking interim heritage protection under Section 20(4) of the Planning and Environment Act 1987 (the Act) was explored as a way of ensuring protection of the built form while the permanent controls are being progressed.
It is noted that in November 2017 and subsequently in September 2019, the Minister for Planning (the Minister) wrote to all Victorian Councils regarding interim heritage controls and when this extraordinary use of Ministerial Powers under section 20(4) of the Act should be used. The letter advised that DELWP, acting under delegation, has generally limited the application of interim Heritage Overlays to instances where:
· A Council receives a request for report and consent to demolish a building of potential heritage significance under Sections 29A and 29B of the Building Act 1993, and/or
· A Council receives a planning permit application for the demolition or redevelopment of a building of potential heritage significance.
In seeking to use these powers, Councils must be able to provide a high degree of justification for an interim Heritage Overlay control.
Officers acknowledge the need to use interim heritage protection judiciously. The houses at 1 – 6 Pin Oak Court retain a high degree of integrity and appear to clearly meet the threshold for inclusion in the Heritage Overlay.
An interim heritage control over ‘Ramsay Street’ would ensure the preservation of this 1980’s built form. In the absence of an interim heritage control, buildings and works that change the appearance of the dwellings will be ‘as of right’ under the NRZ. This includes structural work and rendering which can take place without a planning permit and may not trigger demolition approvals, but which could substantially alter the buildings and the identity of the ‘Ramsay Street’ setting. While there does not appear to be an immediate threat of building demolition or development pressure at present, the impact of the above changes that do not current require approval, can be effectively managed if an interim HO is applied.
The amendment documentation needed for the interim and permanent HO is effectively the same except that the interim controls (if approved) will include an expiry date. In requesting approval of interim controls under section 20(4) of the Act (without exhibition), officers will need to respond to the Planning Practice Note, PPN29 - Ministerial Powers of Intervention in Planning and Heritage Matters which sets out the circumstances in which the Minister will use these powers and the justification required.
Strategic Alignment
Policy
Strategic Assessment Guidelines
The Explanatory Report associated with this Amendment has been prepared in accordance with the State government’s Planning Practice Note 46 – Strategic Assessment Guidelines (the Guidelines). These amendment documents have been prepared in accordance with the requirements of the Ministerial Direction – The Form and Content of Planning Scheme (Section 7(5) of the Act).
The documentation supporting proposed Planning Scheme Amendment C244whse is available in Attachment 2.
Planning Policy Framework
Clause 15 of the Whitehorse Planning Scheme refers to Built Environment and Heritage. The objective at Clause 15.03-1S is to ensure the conservation of places of heritage significance. The strategies to achieve this objective that are of relevance to this report are:
· Identify, assess and document places of natural and cultural heritage significance as a basis for their inclusion in the planning scheme.
· Provide for the protection of natural heritage sites and man-made resources.
· Provide for the conservation and enhancement of those places that are of aesthetic, archaeological, architectural, cultural, scientific or social significance.
· Encourage the conservation and restoration of contributory elements of a heritage place.
· Ensure an appropriate setting and context for heritage places is maintained or enhanced.
The proposal to apply a Heritage Overlay to ‘Ramsay Street’ (both interim and permanent) aligns with all of the above-mentioned strategies as it seeks to preserve the aesthetic, cultural and social significance of the small cul-de-sac that has become one of the western world’s most recognisable pieces of real estate.
Local Planning Policy Framework
Clause 21.05 of the Whitehorse Planning Scheme relates to Environment. There are issues of natural environment, visual environment and the built environment all of which are important to the City of Whitehorse. One of the Key Issues identified at Clause 21.05-2 is Heritage Protection.
The Environment objectives are listed at Clause 21.05. An objective that relates to this report is at Clause 21.05-3 and states:
· To protect and enhance areas with special natural, environmental, cultural or historic significance for the future enjoyment of the community.
The strategies at Clause 21.5-4 to achieve this objective include:
· Providing controls to protect and enhance areas of environmental significance.
· Identifying those buildings, structures and features of historical significance within the municipality.
These strategies will implemented by:
· Applying a Heritage Overlay to the buildings and structures listed on the Victorian Heritage Register and identified in City of Whitehorse heritage reviews.
Council sought expert heritage advice to determine whether the properties at 1 – 6 Pin Oak Court should be included in a Heritage Overlay. This action pro-actively addresses the strategies at Clause 21.5-4.
Whitehorse Council Plan 2021-2025
Strategic Direction 4 of the Council Plan 2021-2025 is: Our Built Environment; Movement and Public Places.
Objective 4.1 of the Council Plan relates to:
Assets, facilities and urban design of a quality that provides the highest levels of utility and enhances the connection between the built, natural, heritage and social environments.
The Strategy to achieve this Objective is:
4.1.2: Prepare strategies and guidelines that set expectations for the quality of development and urban design outcomes for a place.
Including the properties at 1 – 6 Pin Oak Court, Vermont South in a Heritage Overlay will trigger a planning permit under Clause 43.01 of the Whitehorse Planning Scheme for any buildings and/or works that alter the significance of the heritage place. The Decision Guidelines at Clause 43.01-8 provide expectations for development of places in a Heritage Overlay.
Whitehorse 2040 Community Vision
The following themes and key priorities of the Whitehorse 2040 Community Vision are relevant to this report:
Theme 2: Movement and Public Spaces
Key Priority 2.4 is relevant to this report – Facilitate opportunities for the community to interact and immerse with natural and built environments. Preserving the significance of ‘Ramsay Street’ through the application of a Heritage Overlay will provide the Whitehorse community with a link to the longest-running drama series in Australian television history and one of Australia’s most successful media exports.
Theme 6: Whitehorse is an Empowered Collaborative Community
Key Priority 6.1 is relevant to this report – Engage with the community collaboratively to hear their views on what needs to be done. The Community will have the opportunity to make a submission about proposed Planning Scheme Amendment C244whse during the Exhibition phase of the Amendment.
SUPPORTING REPORT DETAILS
Legislative and Risk Implications
This report is based on the legislative requirements of the Planning and Environment Act 1987 and Practice Notes PPN1 – Applying the Heritage Overlay and PPN29 – Ministerial Powers of Intervention in Planning and Heritage Matters.
As the heritage advice sought at the request of Council (Notice of Motion dated 28 February 2022) recommends the inclusion of ‘Ramsay Street’ in a local heritage overlay, there may some reputational risk in ignoring this expert advice.
There is a risk that alterations to properties in Pin Oak Court might occur before Planning Scheme Amendment C244whse is considered by the Minister. Therefore it is proposed that Council concurrently seek interim heritage controls over 1 – 6 Pin Oak Court to mitigate this risk.
Equity, Inclusion, and Human Rights Considerations
In developing this report to Council, the subject matter has been considered in accordance with the requirements of the Charter of Human Rights and Responsibilities Act 2006. It is considered that the subject matter does not raise any human rights issues.
Community Engagement
No community engagement was required for this report. Should the Minister for Planning grant Authorisation for the preparation of Planning Scheme Amendment C244 there will be a period of public Exhibition allowing submissions from the community. If interim heritage controls are approved by the Minister, this typically occurs without any exhibition or ability for the community to comment as it is a move to immediately protect places under threat.
Financial and Resource Implications
The following table outlines the future expenditure associated with this Amendment if the recommendation of this report is supported. This expenditure is included in the Strategic Planning operational budget.
|
Item |
Estimated Expenditure (excluding GST) |
|
Notification |
$100 |
|
Notice in The Age (at exhibition and gazettal) |
$4,400 |
|
Notice in the Government Gazette |
$177 |
|
Panel Hearing costs |
$15,000 |
|
Potential Expert Evidence at a Panel Hearing |
$16,000 |
|
Statutory Fee: Consideration by the Minister of a request to approve the amendment in accordance with section 35 of the Act, and for giving notice of approval of the amendment under section 36(1) of the Act. |
$489 |
|
Statutory Fee if a request for an amendment by the Minister under section 20(4) is sought for interim heritage controls |
$4,128 |
|
Total Estimated Expenditure |
$40,294 |
Innovation and Continuous Improvement
There are no Innovation and Continuous Improvement matters arising from the recommendation contained in this report.
Collaboration
No collaboration was required for this report however; the Heritage Assessment was referred to Council’s Heritage Advisor who provided the following supportive response:
I have reviewed the citation prepared for Pin Oak Court, Vermont South, by GJM Heritage and agree with and support the findings and the recommendation for inclusion in the Heritage Overlay.
The citation effectively establishes the historical and social background of the TV show ‘Neighbours’ and the significant role the external views of the house[s] at 1-6 Pin Oak Court and the court generally, has played in the program and the level of recognition achieved with millions of viewers.
It also effectively established the reasons for recognising the aesthetic character of the precinct and therefore for protecting its appearance as displayed in ‘Neighbours’ for 37 years. While of no particular architectural significance, which is often associated with the aesthetic criteria for inclusion in the HO, the citation effectively establishes why the “typically suburban” environment was so important to the success of ‘Neighbours’ and why this recognition warrants its protection. The intactness to the near-original appearance of the houses since construction, through the maintenance of the original character of the houses through the contracts between the production company and the owners is also identified.
The recognition of Pin Oak Court as ’Ramsay Street’ for its inclusion in the HO for its social significance is well presented, and the Comparative Analysis effectively demonstrates the precedent for the inclusion of a place in the HO due to its recognition by the community as a locality used in film and/or TV productions.
This is a very interesting example of the potential recognition of a place for cultural significance associated with a modern phenomenon, i.e. its widespread recognition as a locality used in a highly successful TV or film. In this instance, there is no doubt of the widespread recognition of the heritage place, particularly through its use in the program credits and ongoing use for external scenes over 37 years. It is not typical of most of the places included in the HO of the Whitehorse Planning Scheme, however the reasons to support its inclusion are well-argued and I support the recommendations.
Conflict of Interest
Council officers involved in the preparation of this report have no conflict of interest in this matter.
Conclusion
Council commissioned GJM Heritage to research whether 1 - 6 Pin Oak Court should be included in a local Heritage Overlay in the Whitehorse Planning Scheme. The completed heritage assessment supports the suggestions raised in the City of Whitehorse Post-1945 Heritage Study June 2016 that 1 – 6 Pin Oak Court is of historical, social and aesthetic significance and warrants inclusion in a local HO. GJM heritage has also indicated that further investigation might lead to a potential combined listing of the ATV-O television studios and Pin Oak Court on the VHR.
The heritage assessment completed by GJM Heritage found that Ramsay Street satisfies the local heritage threshold against Criterion A (historic significance), Criterion E (aesthetic significance) and Criterion G (social significance), and warrants inclusion in the Heritage Overlay. The basis for this recommendation is contained within the appended Heritage Assessment and Statement of Significance.
Pin Oak Court is a well-known and highly recognisable filming location that is appreciated for its association with the long-running and highly popular television show Neighbours. It is one of a number of similar places included in local Heritage Overlays that are valued for this type of association; being a highly recognisable filming location that resonates with audiences and attracts media attention and visits by tourists and enthusiasts.
Should Council support the recommendations of this report, Authorisation will be sought from the Minister for Planning to prepare and exhibit the Amendment. This will provide an opportunity for the community to view the Amendment documentation and make a submission to Council. At the same time, it is recommended that a request be made to the Minister for Planning to use their powers under section 20(4) of the Act to apply interim heritage protection on the Pin Oak Court precinct.
Attachment
Council Minutes 26 September 2022
11.3 City Planning and Development - Strategic Planning Update
City Planning and Development
Director City Development
FILE NUMBER: SF18/157
SUMMARY
The purpose of this report is to provide an update to Council on key strategic planning projects, planning scheme amendments and relevant State projects. The last update to Council was in April 2022.
The report outlines the status of planning scheme amendments and other projects undertaken by the Strategic Planning Unit. It details which amendments have been initiated by Council in order to improve or update the planning ordinance and those amendments that have been proponent led.
Key, high profile State government projects such as the Suburban Rail Loop and Mont Albert Level Crossing Removal have required considerable involvement by officers across Council, including the Strategic Planning Unit. This report outlines those aspects of the projects that have required officer input, including heritage considerations for both projects.
This report recommends that Council acknowledges the update on the activities of the Strategic Planning Unit over the last six months.
|
Moved by Cr Barker, Seconded by Cr McNeill That Council: 1. Note the updates and acknowledge the key projects and amendments to the Whitehorse Planning Scheme undertaken by the Strategic Planning Unit. 2. Note that the work is consistent with the Council Plan and undertaken as required by and in accordance with Section 12 of the Planning and Environment Act 1987. |
Key Matters
This report outlines the progress made since the last Strategic Planning Update to Council on 11 April 2022.
The following projects are covered in this update:
· Amendment C219: Municipal tree controls
· Amendment C220: Residential Corridors Built Form Study
· Amendment C230: 490-500 Burwood Highway, Vermont South
· Amendment C231: Rezoning of 34-40, 37-43 and 42-50 Moore Road, Vermont
· Amendment C232: Tally Ho Major Activity Centre
· Amendment C241: Municipal wide Development Contributions Plan
· Amendment C242: Sustainable Built Environment – Elevating ESD Targets
· Burwood Brickworks Development Plan
· Heritage Assistance Fund
· Tree Assistance Fund
· Built Environment Showcase
· Suburban Rail Loop
· Mont Albert Level Crossing Removal
· Heritage Investigation - Pin Oak Court, Vermont South
background
Council’s Strategic Planning Unit undertakes a range of projects that respond to the strategic planning needs of Whitehorse, including updates to the Whitehorse Planning Scheme, undertaking strategic planning projects to inform planning policies and strategic directions in the planning scheme, proactively plan for future improvements, land use and development opportunities and protection of places of heritage, cultural and environmental significance within the municipality.
The Council is updated on key projects approximately every six months.
DISCUSSION
The following is a summary of the status of key projects and amendments undertaken by the Strategic Planning Unit.
Planning Scheme Amendments
|
Amendment |
Brief Description |
Current Status |
|
C219 Municipal tree controls |
The amendment implemented the Municipal Wide Tree Study and protects trees in residential areas via an interim Significant Landscape Overlay (SLO) control. The tree protection controls have remained interim while the Department of Environment, Land, Water and Planning (DELWP) completes a State-wide review of the vegetation overlays in the Victoria Planning Provisions (VPP) known as the Cooling and Greening project.
|
The interim controls were extended by the Department of Environment Land Water and Planning (DELWP) until 23 June 2023.
|
|
C220 Residential Corridors Built Form Study |
The Residential Corridors Built Form Study, 2019 recommends new development guidelines for the key road corridors in the municipality being Burwood Highway and Whitehorse Road, where the Residential Growth Zone (RGZ) interfaces with land in the Neighbourhood Residential Zone (NRZ) and the General Residential Zone (GRZ).
|
At its Meeting on 8 August 2022, Council endorsed the revised Design and Development Overlay – Schedule 11 (DDO11) and other Planning Scheme Amendment documents for C220. The amendment documents were then reviewed by DELWP for consistency with its authorisation to proceed to public exhibition which was originally issued on 17 February 2021. Amendment C220 will commence Public Exhibition for a period of one month from 29 September 2022 to 31 October 2022. After the Public Exhibition is closed, a report will be submitted to Council to consider any submissions received.
|
|
C230 490-500 Burwood Highway, Vermont South. Former Australian Road and Research Board (ARRB) |
This amendment proposes to rezone the 2.6 hectare former ARRB site from Transport Zone 4 to Residential Growth Zone and apply a site specific Design and Development Overlay, the Significant Landscape Overlay, the Vegetation Protection Overlay and the Environmental Audit Overlay. The site has an existing Heritage Overlay recognising the ARRB building and its surrounds.
|
The proposed amendment was considered by Council at its meeting on 13 December 2021. Council received authorisation from the Minister for Planning (the Minister) on 11 April 2022 to prepare and exhibit the amendment. Exhibition of Amendment C230 occurred from 2 June to 5 July 2022. The 41 submissions received are the subject of a separate report to Council. |
|
C231 Rezoning of 34-40, 37-43 and 42-50 Moore Road, Vermont |
The amendment proposes to rezone the three properties from General Residential Zone Schedule 5 to Neighbourhood Residential Zone 3 to be consistent with the surrounding area. The land was formerly owned by VicRoads as part of the Healesville Freeway corridor however these lots were sold in 2017 and 2020 and are now privately owned.
|
Following Council’s adoption of the amendment at its Meeting on 11 April 2022, the adopted amendment was submitted to the Minister on 3 May 2022. The amendment was approved and came into effect on 8 September 2022. |
|
C232 Tally Ho Major Activity Centre (MAC) – Commercial 3 Zone (C3Z) |
A review of the Tally Ho MAC in 2018/19 assessed whether the existing Commercial 1 Zone (C1Z), is the most appropriate zone to achieve the vision for Tally Ho as a major business and employment hub in the eastern region. The C1Z was broadly applied to existing commercial areas across Victoria as part of the State government’s commercial zone reforms in 2014. The review for Tally Ho recommended a rezoning of the C1Z land to the C3Z where residential and retail development would be limited.
|
At its meeting on 27 January 2021, Council resolved to pursue Amendment C232 to rezone the current C1Z land to C3Z. However the request for authorisation was refused by the Minister on 6 December 2021. DELWP’s primary concern with the amendment was that it considered the strategic planning for the centre to be out of date.
Reverting to Council on 23 May 2022, and in response to DELWP’s concerns, Council resolved to undertake a review of the 2007 Urban Design Framework and the 2015 Urban Design and Landscape Guidelines and to prepare a structure plan for Tally Ho. The proposed structure plan will guide growth and change in the activity centre into the future. A brief for the project is being prepared.
|
|
C241 Municipal wide Development Contributions Plan (DCP) |
The Whitehorse DCP is proposed to apply to all land within the municipality. A total of 133 projects have been identified in the DCP, of which, 95 are community infrastructure projects and 38 are development infrastructure projects. The DCP proposes to collect approximately $32,363,845 over a 20 year lifespan of the DCP.
|
At its meeting on 22 August 2022 Council endorsed the Consultation Draft of the Whitehorse Development Contributions Plan and the proposed Amendment C241 that proposes to implement the DCP into the Whitehorse Planning Scheme.
The amendment documents have been submitted to DELWP for review prior to formally submitting them to the Minister for authorisation. Upon receiving authorisation, a stakeholder consultation on the Draft DCP Report and Public Exhibition on Amendment C241 will be undertaken. |
|
C242 Elevating ESD Targets
|
Whitehorse City Council is part of the Council Alliance for a Sustainable Built Environment (CASBE) and joined 30 other Victorian councils on a collaborative research project that aimed to elevate environmentally sustainable development (ESD) targets for new development.
|
At its meeting on 23 May 2022, Council decided to seek authorisation from the Minister to prepare and exhibit Amendment C242. The amendment documents have been submitted to the Minister seeking authorisation, which is pending. Including Whitehorse, 24 councils have concurrently requested authorisation for amendments to elevate ESD targets in the planning scheme.
As per Council’s resolution letters were sent to the Minister for Planning, Minister for Energy Environment and Climate Change and Minister for Local Government and Suburban Development advocating for the Elevated ESD targets. |
Other Major Council Projects
Burwood Brickworks Development Plan – 78 Middleborough Road, Burwood East
Frasers Property Australia (Frasers) sought to amend the Burwood Brickworks Development Plan by removing a wetland proposal to be located in the existing Melbourne Water-owned retarding basin along Eley Road, adjoining the brickworks site. The proposed wetland would have directly treated stormwater from the former brickworks development. The change to the Development Plan was sought as Melbourne Water no longer supported a wetland in its retarding basin.
Having considered submissions, at its meeting on 14 June 2022, Council decided to approve the updated Development Plan. Instead, Frasers will be required to pay a contribution to Melbourne Water’s Stormwater Quality Offsets Program to address the stormwater treatment shortfall for the development as there is now limited scope to construct a wetland facility on the former brickworks site itself. Council’s decision included the need to advocate to Melbourne Water for expenditure of funds from the Offset Program in the Gardiners Creek catchment within the City of Whitehorse.
Heritage Assistance Fund
The Heritage Assistance Fund (HAF) provides grants up to $2,000 from the funding pool of $40,000 to eligible owners and occupiers of properties in the Heritage Overlay to assist with the ongoing maintenance of their heritage properties. The HAF assists with various heritage preservation works including external painting, repairs and restorative works.
The 2022/23 round of the HAF opened on 8 August and closed on 18 September 2022. Applications will be presented to and reviewed by the Heritage Steering Committee in early October 2022 with an outcome on applications anticipated by the end of October.
Tree Assistance Fund
The Whitehorse Tree Assistance Fund (TAF) provides grants to assist residents with maintenance of significant trees, being those trees covered by the Vegetation Protection Overlay, Schedules 1, 3 and 5 (VPO) in the Whitehorse Planning Scheme.
Year 3 of the TAF opened in June 2022 and 44 residents have been successful in receiving assistance, some of those with multiple VPO trees on their property. Those applicants with trees that require attention within 6 months have been allocated support to the value of $1000, those whose trees required works within the next 12 months allocated $750. The total funding pool for the TAF is $40,000 and each year there have been far more applicants than funds available.
Built Environment Showcase
On 25 October 2021, Council considered a report to refresh the Built Environment Awards and Educational Program and modify the Awards component to become the Built Environment Showcase.
The Built Environment Showcase celebrates the value of good design, creating thinking, innovation and sustainability in the built environment within the municipality. Nominations were called from the community and professionals for exemplary projects within the City of Whitehorse in February / March 2022.
The Event held at the acre restaurant in Burwood Brickworks in May 2022, showcased a number of the nominated projects and was a successful evening attended by a mix of community, industry professionals, designers and property owners. There were six presentations on a variety of projects, including residential renovations, new builds and education/community facilities. The projects embraced sustainable attributes, innovative ideas and a solid commitment to their future.
The event included a “People’s Choice” recognition, where the community could vote for their favourite project online for a project which demonstrated commitment to sustainable principles and displayed innovative design elements, materials and/or processes. This was awarded to Bellbird House, designed by Bower Architecture and built by Crisp Projects and Sam Cox Landscapes.
Suburban Rail Loop (SRL) – East, Environmental Effects Statement (EES)
The Suburban Rail Loop Authority (SRLA) released the EES for public exhibition on 5 November 2021. On 13 December 2021 Council endorsed a written submission to the EES which was submitted to the SRLA.
An independent Inquiry and Advisory Committee (IAC) considered the submissions made to the EES. Following a 10 week public hearing, the Committee released its recommendations for the consideration of the Minister for Environment and Climate Change (the Minister). The Minister has released her decision regarding the environmental effects of the SRL- East project in August 2022. The Minister found that the SRL project will involve environmental effects, however these can be mitigated to an acceptable standard.
As a consequence of the Minister’s decision, the SRLA is currently revising a number of key documents including the Urban Design Strategy and the planning scheme Incorporated Documents which will provide the planning approvals and exemptions for the SRL project, as well as the protections required for the tunnel infrastructure. These Incorporated Documents will be submitted to the Minister for final approval and the Whitehorse Planning Scheme will subsequently be amended.
The SRLA is proposing to prepare Precinct Structure Plans (PSP) around each of the new SRL stations. In Whitehorse, PSPs will relate to the Box Hill and Burwood stations. Officers will update Council on the PSPs as they progress.
At a Council meeting on 22 November 2021, and in light of the impacts of the SRL project on Box Hill, Notice of Motion (NoM) 159 was carried. This NoM required a report from officers to consider the merits of nominating a series of commercial buildings along Whitehorse Road that are protected by a local Heritage Overlay and a property in Elland Avenue in Box Hill, for the Victorian Heritage Register. On 23 May 2022, Council considered the outcome to of an independent heritage assessment of the specified properties. Council noted that the properties were not considered to be of State level heritage significance, but it committed to advocating for the protection of buildings within the Box Hill Commercial Precinct that are of local heritage significance.
As part of the assessment of the EES, the Minister supported a multitude of changes to the Environmental Performance Requirements (EPRs) for the SRL project that were recommended by the IAC including: to review whether all or parts of the Colonial Gas Association Building and/or 948 Whitehorse Road can be safely retained, and if so, to undertake conservation works on the buildings, with priority given to retention of the Colonial Gas Association Building. It is noted that the EPRs already require external conservation works for the former Railway Hotel (950-956 Whitehorse Road Box Hill).
Mont Albert Level Crossing Removal
The Level Crossing Removal Authority (LXRP) is progressing work to concurrently remove the level crossings at Mont Albert Road, Mont Albert and Union Road, Surrey Hills. The LXRP has determined that the most appropriate outcome is to lower the rail line beneath the roads and combine the two stations into one new premium station.
Council’s Heritage Advisor and Strategic Planning officers have provided input to the heritage and public realm outcomes, particularly in relation to the Mont Albert Station. Based on this advice and the community’s vision, the LXRP has decided to retain this important heritage building to be relocated and refurbished within a public space above the lowered rail line. The former station building will accommodate a new use while preserving the heritage fabric of the structure.
In addition, at its meeting on 22 November 2021, Council considered an Urgent Motion and resolved to undertake a heritage assessment of trees in Churchill Street claimed to be a World War 1 commemorative avenue. At the time of the Motion, the trees were regarded as being at threat by the LXRP project. Some trees have been removed, however the Avenue is proposed to be incorporated into a landscape design to recognise its importance to the community, including seating and landscaping. Subject to the outcome of the assessment, Council resolved to seek interim and permanent protection of the Avenue via a planning scheme amendment to apply the Heritage Overlay. Phase 2 of the draft assessment is being finalised and will be reported to Council in the coming months.
Heritage Investigation - Pin Oak Court, Vermont South
At its meeting on 28 February 2022, Council considered a NoM in relation to Pin Oak Court, Vermont South used in the long running television program Neighbours and known as “Ramsay Street”. At the meeting, it was resolved that:
A report be presented to Council on the preparation of a heritage citation for ‘Ramsay Street’ and the report to include whether a heritage overlay should be considered for the precinct.
The assessment prepared by GJM Heritage has been received and is the subject of a separate report to Council.
Strategic Alignment
Strategic planning projects, project outcomes and stakeholder consultations are consistent with the Council Plan 2021-2025 (2021).
Specifically, the strategic planning projects support Strategic Direction 4: Our built environment, movement and public places, of the Council Plan through the preparation of strategies and guidelines that set parameters for future use development in a manner that responds to the needs of the community.
Policy
The policy context for strategic planning activities arises primarily from the Whitehorse Planning Scheme and the Victoria Planning Provisions which contain the Planning Policy Framework (PPF). The PPF contains State, Regional (where relevant) and local policies. In addition, Objectives of the Council Plan, Strategic Directions from State strategies like Plan Melbourne, recommendations from Planning Panel reports and regular review of the Whitehorse Planning Scheme are used to inform strategic planning projects, amendments to planning scheme and policy changes.
SUPPORTING REPORT DETAILS
Legislative and Risk Implications
The strategic planning activities align with the objectives of planning in Victoria as set out in the Planning and Environment Act 1987 (the Act).
There are no legal or other risk implications arising from the recommendation contained in this report.
Equity, Inclusion, and Human Rights Considerations
It is considered that the subject matter does not raise any human rights issues.
Community Engagement
No community engagement was required for this report, however highlights from the Strategic Planning projects are profiled approximately every six months in the Whitehorse News.
Community engagement is an integral part of all strategic planning projects and is undertaken as part of preparing projects discussed in this report. Public Exhibition of amendments to the planning scheme are undertaken as per the requirements of the Act.
Financial and Resource Implications
There are no budget implications arising from this update. Projects discussed in this report are either funded in the recurrent budget or via new budget initiatives.
Innovation and Continuous Improvement
There are no Innovation and Continuous Improvement matters arising from the recommendation contained in this report.
Collaboration
Collaboration with internal teams across the organisation and external stakeholders is a key component of strategic planning projects. The extent of collaboration for each strategic planning project listed above varies depending on the nature of the project.
Conflict of Interest
Council officers involved in the preparation of this report have no conflict of interest in this matter.
Conclusion
This report has provided a summary of the Strategic Planning Unit’s work over the last 6 months. It provides the status of current planning scheme amendments as well as updates on other key strategic planning projects.
The report identifies that the projects are aligned with the Council Plan and consistent with the Act and the Whitehorse Planning Scheme.
Council Minutes 26 September 2022
11.4 Community Engagement 20 Neil Court Blackburn South
Property and Leasing
Director City Development
FILE NUMBER: PF05/19551
SUMMARY
Whitehorse City Council has owned 20 Neil Court, Blackburn South since 1962 and leased the property to the Yooralla Society of Victoria from 1965 until 2019.
In 1965 the Yooralla Society of Victoria constructed the Sir Edgar and Lady Coles Kindergarten and the kindergarten operated from 1966 until its closure in 2018.
The Yooralla Society of Victoria in September 2019 formally surrendered their lease agreement with Council and the property including the kindergarten building was handed back to Council.
20 Neil Court, Blackburn South has remained vacant since September 2019.
As Council did not construct the kindergarten and has never occupied 20 Neil Court, Blackburn Council officers formed the opinion that 20 Neil Court, Blackburn South was surplus to Council’s needs and requirements.
Under Section 114(b) (2) of the Local Government Act 2020 Council is required to undertake a community engagement process in accordance with its community engagement policy prior to resolving to dispose of Council owned land.
This report seeks permission for Council’s Manager Property & Leasing to undertake the mandated participatory engagement and upon completion of the community engagement prepare a report for Council’s consideration.
|
Moved by Cr Skilbeck, Seconded by Cr Lane That Council: 1. Resolve that the Council owned property known as 20 Neil Court, Blackburn South has been identified as surplus to Council’s future needs and requirements. 2. Authorise the manager of Council’s Property & Leasing Department to undertake the mandated participatory engagement and upon completion of the community engagement prepare a report for Council’s consideration. |
Key Matters
· Effective 1 July 2021, in accordance with Section 114(b)(2) of the Local Government Act 2020 (the LGA) Council is required to undertake a community engagement process in accordance with its community engagement policy prior to resolving to dispose of Council owned land
· In accordance Section 55 of the LGA Council adopted its Community Engagement Policy in 2019
· Under the Community Engagement Policy Council is mandated to undertake participatory engagement and this level of engagement requires Council to consult with the community
· This report seeks permission for Council officers to undertake the mandated participatory engagement and upon completion of the community engagement prepare a report for Council’s consideration
Strategic Alignment
The proposed participatory engagement aligns with “Strategic Direction 3” of the Whitehorse City Council Plan 2021-2025: Strategic Direction 3: Our Diverse and Inclusive Community.
The objectives of “Strategic Direction 3”, in particular 3.1, “are increase social inclusion, community participation and access to community services”.
Policy
Council’s Community Engagement Policy applies to the participatory engagement permission sought by this report.
background
Address: 20 Neil Court, Blackburn South
Legal Description: Lot 11 LP55140 Volume 8345 Folio 915
Lot 12 LP55140 Volume 8345 Folio 916
Land Area: 1,535m2 Approximately
Building Area: 199m2 Approximately
Use: Vacant Kindergarten
Zoning: Residential Growth Zone 1
Photograph #1 20 Neil Court, Blackburn South

Council has owned the two parcels of land contained within the Subject Property since 1962.
In 1965 Council (the former City of Nunawading), via a land only lease, leased the Subject Property to the Yooralla. See Site Map #1 below.
Site Map #1: 20 Neil Court, Blackburn South

The following year, 1966, Yooralla constructed the Sir Edgar and Lady Coles Kindergarten on the Subject Property and Yooralla remained in continuous occupation of the Subject Property until 2018.
In 2018 Yooralla formally wrote to Council advising Council that it was ceasing to operate a kindergarten service at the Subject Property and sought early release from their lease with Council.
Council officers considered the Yooralla’s request and on 11 September 2019 Council and Yooralla executed a deed of surrender for the Subject Property.
The negotiated deed of surrender required Yooralla to relinquish the kindergarten building located on the Subject Property to Council.
Consequently, the kindergarten building reverted to Council’s ownership once the deed of surrender was executed.
Since 2019 Council officers have identified the Subject Property as being surplus to Council’s needs and identified the Subject Property as being a potential disposal property; this decision being subject to Council completing its statutory obligations in accordance with the LGA 2020.
Effective 1 July 2021, Section 114(b)(2) of the LGA 2020 compels Council to undertake a community engagement process in accordance with its community engagement policy prior to resolving to disposing of any Council owned land.
In accordance Section 55 of the LGA 2020 Council adopted its Community Engagement Policy which mandates that Council will undertake participatory engagement and this level of engagement requires Council to consult with the community regarding any proposal to sell Council owned land.
This report seeks permission for Council officers to undertake the mandated participatory engagement and upon completion of the community engagement prepare a future report for Council’s consideration.
Discussion and Options
Given that Council did not construct the kindergarten building in 1966 and has never occupied the Subject Property since 1966, supports Council officers’ opinion that the Subject Property is surplus to Council’s needs and requirements.
Council in its corporate capacity as the landowner of the Subject Property has to make a fully informed decision regarding the future use of the site and in arriving at a formally informed decision Council needs to undertake community engagement.
The option to dispose of the Subject Property has to be considered by Council because the site is zoned to its “Highest and Best Use” zoning and as stated above Council did not construct the kindergarten and has never occupied the Subject Property.
Upon the completion of the participatory engagement and having reviewed the submissions Council may resolve to formally advertise its intention to dispose of the Subject Property or may resolve to retain the Subject Property.
If at the completion of the participatory engagement Council resolves to advertise its intention dispose of the Subject Property then Council will publish a public notice for four weeks in accordance with Section 114(a)(i)(ii) of the LGA 2020.
If at the completion of the participatory engagement Council resolves to retain the property Council would have two potential options:
1. Consider converting the Subject Property into an alternative Council use
Or
2. Consider a long-term lease with an alternate kindergarten provider
However, any consideration regarding the future use of the Subject Property will be included in the future Council report prepared for Council at the completion of the participatory engagement process.
SUPPORTING REPORT DETAILS
Legislative and Risk Implications
By undertaking participatory engagement there are no legal or risk implications arising from the recommendation contained in this report.
Equity, Inclusion, and Human Rights Considerations In developing this report to Council, the subject matter has been considered in accordance with the requirements of the Charter of Human Rights and Responsibilities Act 2006.
By undertaking participatory engagement Council is recognising every individuals’ right to express their opinion regarding the future use of the Subject Property.
Community Engagement
This report seeks permission to commence the mandated participatory engagement process in accordance with Council’s Community Engagement Policy.
Given that Council has never occupied the Subject Property, Council officers have identified the Subject Property as being surplus to Council’s needs.
Once identified as surplus to Council needs, the next logical step is for Council to explore the possibility of disposal in accordance with the statutory obligation contained in Section 114 of the LGA 2020; which states the following:
“Restriction on power to sell or exchange land
(1) Except where section 116 applies, if a Council sells or exchanges any land it must comply with this section.
(2) Before selling or exchanging the land, the Council must—
(a) At least 4 weeks prior to selling or exchanging the land, publish notice of intention to do so—
(i) On the Council's Internet site; and
(ii) in any other manner prescribed by the regulations for the purposes of this subsection; and
(b) Undertake a community engagement process in accordance with its community engagement policy; and
Obtain from a person who holds the qualifications or experience specified under section 13DA(2) of the Valuation of Land Act 1960 a valuation of the land which is made not more than 6 months prior to the sale or exchange.”To ensure compliance with Section 114(2)(b) of the LGA 2020 mentioned above, participatory engagement (Consult) will be undertaken in accordance with Council’s Community Engagement Policy.
Council relies on the International Association for Public Participation (IAP2) Public Participation Spectrum to define its levels of engagement and the amount of influence participants can expect to have in the process.
Under the IAP2 Public Participation Spectrum the following applies to participatory engagement (Consult):
Consult Goal: “To obtain feedback on analysis, alternatives and/or decisions.”
Promise to target participants: “We will keep you informed, listen to and acknowledge concerns and aspirations, and provide feedback on how public input influenced the decision.”
Role of target participants: “Contribute”
Council’s Property & Leasing Department propose the following engagement methods:
· Write to the nearby owners and occupiers of 20 Neil Court Blackburn South inviting them to participate in the consultation process. See Site Map #2 below.
· Conduct an on-site “drop in session” most likely to be held on the evening of Thursday 20 October 2022
· Via “Your Say Whitehorse” platform have a survey open for a minimum of four weeks
Site Map #2: Owners and Occupiers Map

At the completion Council officers will review the engagement contributions and prepare a report for Council’s consideration.
It is important to note that to ensure the proposed consultation process is undertaken in a transparent manner Council officers will only commence Section 114(2) (b) of the LGA 2020.
Financial and Resource Implications
The recurrent budget of Council’s Property & Leasing Department will fund the costs associated with this community engagement process.
Innovation and Continuous Improvement
There are no Innovation and Continuous Improvement matters arising from the recommendation contained in this report.
Collaboration
Council’s Property & Leasing Department with input from Council’s lawyers, Maddocks Lawyers, will undertake the community engagement process.
Collaboration with Council’s Strategic Communications & Customer Service Department and Council’s Community Engagement & Development Department will be also undertaken to ensure that the proposed engagement is compliant with the desired outcomes of Council’s Community Engagement Policy.
Council’s Property & Leasing Department will have oversight of the proposed community engagement process and will be responsible for ensuring that the process is compliant with the prescribed requirements of Council’s Community Engagement Policy.
Conflict of Interest
Council officers involved in the preparation of this report have no conflict of interest in this matter.
Conclusion
The Council owned land known as 20 Neil Court Blackburn South from 1965 to 2019 was leased by Council to the Yooralla Society of Victoria who, in accordance with the lease, operated the Sir Edgar and Lady Coles Kindergarten during this period.
In 2019 the Yooralla Society of Victoria and Council entered into a Deed of Surrender and the kindergarten became vacant.
Council officers have identified 20 Neil Court Blackburn South as surplus to Council’s needs and recommend that Council undertake participatory engagement in accordance with Council’s Community Engagement Policy and in accordance with Section 114(2) (b) of the LGA 2020.
Under the IAP2 Public Participation Spectrum the following applies to participatory engagement (Consult):
· Consult Goal: “To obtain feedback on analysis, alternatives and/or decisions.”
· Promise to target participants: “We will keep you informed, listen to and acknowledge concerns and aspirations, and provide feedback on how public input influenced the decision.”
· Role of target participants: “Contribute”
To comply with the above mentioned IAP2 Public Participation Spectrum Council’s Property & Leasing Department propose the following engagement methods:
· Write to nearby owners and occupiers of 20 Neil Court Blackburn South inviting them to participate in the consultation process.
· Conduct an on-site “drop in session”.
· Via “Your Say Whitehorse” platform have a survey open for a minimum of four weeks
Council Minutes 26 September 2022
11.5 Social Media Guide - Councillors and Media Policy
Strategic Communications and Customer Service
Director Corporate Services
ATTACHMENT
SUMMARY
The following policies are due for review in 2022:
· Social Media Guide – Councillors;
· Media Policy;
|
Moved by Cr Munroe, Seconded by Cr Barker That Council endorse the: 1. Social Media Guide – Councillors; 2. Media Policy |
Key Matters
Strategic Alignment
The Social Media Guide – Councillors and the Media Policy reflect the Whitehorse 2040 Community Vision of an ‘Empowered and Collaborative Community’ and a ‘Diverse and Inclusive Community’.
Both the Social Media Guide – Councillor and the Media Policy also align with the Council Plan strategic objectives of Good Governance and Integrity.
background
Social Media Guide - Councillors
The Guide for Councillors was developed to guide the use of social media by the elected Councillors of Whitehorse City Council in 2019.
The Guide aims to assist Councillors to undertake their roles and supports Councillor use of social media in a way that is aligned with the Councillor Code of Conduct and Local Government Act 2020. It incorporates up to date advice on using social media in a way that minimises exposure to legal and reputational risk.
Amendments to this Guide have been influenced by recommendations from MAV in regards to the Voller High Court defamation case, lack of clear guidelines during the last Election Period and questions that have arisen across the sector over the past three years.
In the revised 2022 Guide, updates include:
· Public comment guidelines
· Clarity on responsibilities when using social media
· Permission requirements to share images of Council staff.
· Advice from Australian Cyber Security Committee on Social Media Security.
The Executive Leadership Team endorsed a Social Media Policy in August 2022 for Employees and Volunteers that is not the subject of this report.
Media Policy
The Media Policy was last adopted in August 2010. This policy has now been amended and updated, providing additional clarity and relevance.
The Media Policy guides how to develop effective media relations in the dissemination of Council information, and who will represent Council in speaking to the media.
Amendments to this Policy have been influenced by changes in the media landscape, neighbouring Councils’ media policies and discussion and insights from across the sector.
In the updated 2022 Media Policy, we have provided clarity on the Mayor as Council's official spokesperson, the process when ward councillors are approached by media and the procedure for managing proactive and reactive media enquiries, including crisis management.
Discussion and Options
No options to consider.
SUPPORTING REPORT DETAILS
Legislative and Risk Implications
There are no legal or risk implications arising from the recommendation contained in this report.
Equity, Inclusion, and Human Rights Considerations
In developing this report to Council, the subject matter has been considered in accordance with the requirements of the Charter of Human Rights and Responsibilities Act 2006. Neither the Social Media Guidelines – Councillors, nor the Media Policy are considered to adversely impact on any rights in the Charter. Clear guidance on Councillors’ use of social media and public comment may support section 18, the Right to Participate in Public Life.
Community Engagement
No community engagement was required for this report.
Financial and Resource Implications
There are no financial or resource implications arising from the recommendation contained in this report.
Innovation and Continuous Improvement
Items 5,4 and 5,5 of the Social Media Guide – Councillors provide more details than the previous edition, in advising Councillors to consider which social media channels (their own, Council’s corporate channels or third parties) are appropriate for certain kinds of content.
Item at 6.1 (i) of the Guide is a new part, asking Councillors to be mindful that some social media activity can solicit community enquiries and requests that create unplanned work for Council officers.
The Media Policy clarifies when an Executive member or the Mayor should be the spokesperson for Council, but also addresses considerations when other Councillors wish to make public comment in the media, at part 4.2.
Collaboration
Collaboration with relevant internal departments was undertaken in preparation of these documents.
Conflict of Interest
Council officers involved in the preparation of this report have no conflict of interest in this matter.
Conclusion
It is recommended that Council endorse Social Media Guide – Councillors;
and Media Policy.
Attachment
Council Minutes 26 September 2022
11.6 Audit and Risk Committee: Appointment of Independent Member
Governance and Integrity
Director Corporate Services
SUMMARY
Under Section 53 of the Local Government Act 2020, the Audit and Risk Committee (ARC) must consist of a majority of members who are not Councillors of the Council.
At Whitehorse City Council, in accordance with the Audit and Risk Committee Charter, the Committee is comprised of five members, two Councillors and three independent members.
The current Councillor members are:
· Cr Denise Massoud (member since November 2016)
· Cr Andrew Davenport (member since November 2021)
The current independent members are:
· Mr Mike Said (Chair) – term expiring September 2022 (member since July 2004)
· Ms Lisa Woolmer – second term expiring September 2023 (member since September 2017)
· Mr Jonathan Kyvelidis – first term expiring August 2024 (member since March 2021)
In order to achieve orderly rotation of independent members, Mr Said retires from the Committee on 19 September 2022. To fill the vacant position, Council advertised for applications for a new independent member on Friday 1 July 2022. Applications closed on Sunday 10 July 2022.
As has been the process for the last two vacancies for the independent members, and given that the Chair of the Committee’s term was expiring, the two independent members, Lisa Woolmer and Jonathan Kyvelidis, were engaged to assist in the process for shortlisting and interviews.
Following the interview process, the candidate that was selected as the preferred candidate to join the Committee as an Independent Member was Ms Binda Gokhale.
|
Moved by Cr Massoud, Seconded by Cr Skilbeck That Council: 1. Appoint Ms Binda Gokhale as the third independent member of Council’s Audit and Risk Committee for a three year term commencing 1 October 2022 to 30 September 2025, with performance based option for extension for a further three year term. 2. Thank outgoing Chair, Mr Mike Said, for his years of dedicated service to the Audit and Risk Committee (since 2004). |
Key Matters
Ms Gokhale is recommended as the best fit for the position available on the Committee.
Ms Gokhale holds a Bachelor of Business, is a Chartered Accountant (Fellow) and has completed the Australian Institute of Company Directors’ Course. She brings skills from a wide variety of disciplines including risk management; internal audit and financial management; strategy and business performance management / improvement; process re-engineering, probity and IT.
Ms Gokhale has a proven ability to understand different sectors and has an in-depth understanding of audit, risk and governance issues affecting the local government sector. She has worked extensively with audit committees and comes highly recommended by her referees, who have worked with Ms Gokhale across all of these dimensions at an audit committee level.
Strategic Alignment
The recommendations in this report relate to the following Strategic Direction of the Council Plan 2021-25:
· Objective 8.3: Good Governance and Integrity
Policy
The recommendations in this report relate to the following Council policy:
· Audit and Risk Committee Charter
background
Under the terms of the Audit & Risk Charter 2020, independent members will be appointed for an initial period not exceeding three years after which they will be eligible for extension or re-appointment, for a further three-year term after a formal review of their performance. The Charter does not preclude an end-of-term member from reapplying for the position.
Discussion and Options
Recruitment of a new member based on a skills and experience matrix assessment that identifies the particular blend of skills and experience required for the role was undertaken. The selection criteria was:
1. A strong understanding of risk and assurance, legislative and corporate governance, project management
2. Previous experience serving on similar committees or boards for either government, private entity, or Not-For-Profit organisations.
3. Specific expertise in Information Technology and Cybersecurity
4. Graduate Membership of the Australian Institute of Company Directors (highly regarded)
At the close of applications on Sunday 10 July, Council received twenty (20) applications which were provided to the interview panel consisting of Lisa Woolmer and Jonathan Kyvelidis with support from the Manager Governance and Integrity. The applications received were of a very high standard from individuals with diverse backgrounds and a broad range of experience. Five short listed applicants were subsequently interviewed.
At interview, a ranking process was used to score each candidate on the published selection criteria. The panel considered Binda Gokhale to be the preferred candidate when assessed against all of the selection criteria.
SUPPORTING REPORT DETAILS
Legislative and Risk Implications
Pursuant to Section 53 of the new Local Government Act 2020, Councils must establish an ARC and that committee must consist of a majority of members who are not Councillors of the Council and who collectively have expertise in financial management and risk; and experience in public sector management.
Equity, Inclusion, and Human Rights Considerations
In developing this report to Council, the subject matter has been considered in accordance with the requirements of the Charter of Human Rights and Responsibilities Act 2006.
It is considered that the subject matter does not raise any human rights issues.
Community Engagement
No community engagement was required for this report.
Financial and Resource Implication
Remuneration for an independent member of the Audit and Risk Committee as approved by Council in August 2022 is $1,600 per meeting (for 5 meetings) or $8,000 per annum.
The recruitment process incurred costs of $4,180 (including GST).
There are no other financial or resource implications arising from the recommendations contained in this report.
Innovation and Continuous Improvement
A debrief meeting with the Committee members will be held to discuss the recruitment process, including Councillor involvement, and process improvements going forward.
Collaboration
Recruitment process was conducted by independent members of the Audit and Risk Committee and Manager Governance and Integrity.
Councillors on the Audit and Risk Committee were also briefed on the recruitment process.
Conflict of Interest
Council officers involved in the preparation of this report have no conflict of interest in this matter.
Conclusion
It is recommended that Council appoint Ms Binda Gokhale as the third independent member of Council’s Audit and Risk Committee for a three year term commencing 1 October 2022 to 30 September 2025, with performance based option for extension for a further three year term.
Council Minutes 26 September 2022
11.7 Council Meeting Dates 2023
Governance and Integrity
Director Corporate Services
SUMMARY
In accordance with the Local Government Act 2020 and Council’s Governance Rules, Council is required to fix the date, time and place of Council Meetings and provide notice of the Meeting schedule of an Ordinary or Unscheduled Meeting.
To assist with forward planning Council meeting dates are determined in the previous year. The dates and venues of Council Meetings are published in Council publications and on the Council’s website.
In 2022 meetings were held on the second and fourth Monday of the month except where a meeting was scheduled for a Monday that was a public holiday, in this instance the meeting was scheduled for the Tuesday following the public holiday.
The proposal for the 2023 Council Meetings is to continue with the second and fourth Monday of the month, however where there is a public holiday on the Monday a meeting won’t be scheduled for the Tuesday.
The implications will result in the months of March, April and June which are impacted by public holidays having only one meeting. In April the third Monday (17 April) is suggested rather than Monday 24 April as Tuesday 25 April is the Anzac Day public holiday.
It is also proposed for January and December to have one meeting in the month, this is due to these months being the traditional holiday period.
The proposed dates have allowed for 19 Ordinary Council meetings in 2023 and one statutory Council Meeting (Election of the Mayor and Deputy Mayor).
The purpose of this report is to consider and approve the schedule of meeting dates for the Council Meetings for 2023. Council may by resolution amend these dates if required.
|
Moved by Cr Lane, Seconded by Cr Munroe That Council: 1. Approve the Council Meetings for 2023 to be held in the Council Chamber, Civic Centre, Whitehorse City Council, 379 Whitehorse Road Nunawading; and 2. Adopt the following meeting dates for the 2023 calendar year for Ordinary Meetings for Whitehorse City Council, commencing at 7.00pm on the dates listed below:
|
Key Matters
The proposed Council Meeting dates have been scheduled taking into consideration the Victorian Public Holidays for 2023 and the expected dates for the Australian Local Government Association (ALGA) National General Assembly, which Whitehorse Councillors may attend.
A total of 19 Ordinary Meetings and one (1) statutory Council Meeting (Election of the Mayor and Deputy Mayor) have been scheduled on the second and fourth Monday of the month. The exceptions to this cycle are outlined in the 2023 meeting schedule below:
|
Month |
Day/Date |
Notes |
|
January |
Monday 30 |
One meeting due to traditional holiday period |
|
February |
Monday13 Monday 27 |
|
|
March |
Monday 27 |
Labor Day public holiday falls on Monday 13 March |
|
April |
Monday 17 |
Good Friday falls on 7 April and Easter Monday on 10 April Anzac Day falls on Tuesday 26 April 2023 |
|
May |
Monday 8 Monday 22 |
|
|
June |
Monday 26 |
The Queen’s Birthday falls on Monday 12 June
The ALGA Conference usually falls in the third week of the month (18-21 June) |
|
July |
Monday 10 Monday 24 |
|
|
August |
Monday 14 Monday 28 |
|
|
September |
Monday 11 Monday 25 |
Monday 25 September meeting may be after the AFL grand final public holiday on Friday 22 September (long weekend). |
|
October |
Monday 9 Monday 23 |
|
|
November |
Wednesday 8 - Mayor and Deputy Mayor election Monday 13 Monday 27 |
Melbourne Cup Day falls on Tuesday 7 November |
|
December |
Monday 11 |
|
Strategic Alignment
Council Plan
The following strategy relates to the scheduling of the Council Meeting dates:
8.3.4: Ensure Council meetings and reports are informed, accessible and transparent to the community. This is achieved by:
· Publishing of agenda and minutes on Council’s website within the set timeframe.
· Increasing public participation via public submissions and public question time at meetings.
· Reviewing the current governance framework for strategic initiatives in line with the overarching governance principles to improve the Councillor briefing and report writing process.
· Customer satisfaction for Council decisions above previous year.
· 5% or less of Council decisions made at meetings closed to the public
Policy
Council’s Governance Rules state that Council must from time to time fix the date, time and place of all Council meetings.
background
To assist with forward planning Council meeting dates are determined in the previous year. Once the Council Meeting dates are resolved the dates and venues of Council Meetings are published in Council publications and on the Council’s website.
Council may by resolution amend the dates, time and place of a Council Meeting.
The Mayor or at least 3 Councillors may by a written notice call a Council meeting subject to compliance with the Governance Rules.
Council in 2021 revised its Council Meeting cycle and set meeting dates for 2022 with the meetings being held on the second and fourth Monday of the month. When a scheduled meeting fell on a public holiday the meeting was scheduled for the Tuesday. The proposed meeting dates for 2023 are based on the second and fourth Monday of the month. Where the meeting falls on a public holiday, it is proposed the skip that week and follow the cycle.
SUPPORTING REPORT DETAILS
Legislative and Risk Implications
Pursuant to s 60 of the Local Government Act 2020 (the Act), Council is required to adopt and apply Governance Rules which describe the way it will conduct Council meetings and make decisions.
The Rules outline the requirements to set Ordinary and Unscheduled Meetings, the procedures for Council Meetings and set the rules of behaviour for those participating and present at the meeting. They also outline the process for the appointment of the Mayor and Deputy Mayor.
Equity, Inclusion, and Human Rights Considerations
In developing this report to Council, the subject matter has been considered in accordance with the requirements of the Charter of Human Rights and Responsibilities Act 2006.
It is considered that the subject matter does not raise any human rights issues.
Community Engagement
No community engagement was required for this report.
Financial and Resource Implications
Council meetings are planned as part of the operational budget annually, there are no financial or resource implications arising from the recommendation contained in this report.
Innovation and Continuous Improvement
Council has introduced public questions and presentations as part of the Council Meeting process this has allowed for the community to participate in Council Meetings either in person or by submitting written/emailed questions.
Collaboration (Required)
No collaboration was required for this report.
Conflict of Interest
Council officers involved in the preparation of this report have no conflict of interest in this matter.
Conclusion
The proposed Council Meeting dates have been drafted for Council’s consideration.
Council Minutes 26 September 2022
11.8 Appointment of Authorised Officers under the Planning and Environment Act
Governance and Integrity
Director Corporate Services
ATTACHMENT
SUMMARY
· The appointment of authorised officers enables appropriate staff within the organisation to administer and enforce various Acts, Regulations or Council local laws in accordance with the powers granted to them under legislation or a local law.
· Instruments of Appointment and Authorisation are prepared based on advice from the Maddocks (Lawyers) Authorisations and Delegations Service, which Council subscribes to.
· Whilst the appointment and authorisation of authorised officers under other relevant legislation is executed by the Chief Executive Officer under delegation, Maddocks recommend that officers enforcing the Planning and Environment Act 1987 and the Environment Protection Act 2017 be authorised by Council resolution.
· Council is required to appoint persons as Authorised Officers for the purpose of enforcing the Planning and Environment Act 1987.
|
Moved by Cr Lane, Seconded by Cr Massoud That Council: 1. Appoints officers named in the Instrument of Appointment, provided as Attachment 1 to this report, as Authorised Officers pursuant to Section 147 (4) of the Planning and Environment Act 1987. 2. Authorise the Chief Executive Officer to sign the Instrument of Appointment and Authorisation as approved in 1 above and comes into force once executed and revokes the previous Instrument of Appointment executed on 27 June 2022.
|
Key Matters
· An authorised officer is a person, other than a Councillor, appointed by council to carry out a compliance function or an enforcement function under legislation related to the functions and powers of the Council.
· Delegates are different in nature from authorised officers. The decision of a delegate of Council is "deemed" to be a decision by Council, unlike decisions made by a by a person appointed by Council to a statutory position as an authorised officer.
· Even though authorised officers are exercising statutory powers, they are doing so by virtue of and in accordance with their statutory position, rather than under a delegation. That person's powers and responsibilities are quite distinct from Council's.
Strategic Alignment
The presentation of this report accords with Council’s objective of achieving good governance and integrity, through compliance with Council policies, legislative requirements and regulations.
Policy
There are no policy implications arising from the preparation of this report.
background
Part 6 of the Planning and Environment Act 1987 (Act) provides for the enforcement of planning schemes, planning permits and agreements entered in accordance with Section 173 of the Act.
Investigative powers are vested in individuals appointed as Authorised Officers, such as the power to enter land, apply for an enforcement order and to institute proceedings.
The source of power to institute proceedings is provided by section 313 of the Local Government Act 2020.
Discussion and Options
Staff changes and movements will occur during the course of the year. A review of appointed and authorised officers has been completed and this updated document is presented for Council’s consideration.
Failure to do so, will impact the ability of the organisation to undertake statutory responsibilities.
SUPPORTING REPORT DETAILS
Legislative and Risk Implications
Provisions relating to authorised officers continue to operate under the Local Government Act 1989. Equivalent provisions relating to authorised officers have not carried over to the Local Government Act 2020.
Authorisations are made pursuant to section 147(4) of the Planning and Environment Act 1987.
Equity, Inclusion, and Human Rights Considerations
It is considered that the subject matter does not raise any human rights issues.
Community Engagement
No community engagement was required for this report.
Financial and Resource Implications
There are no financial or resource implications arising from the recommendation contained in this report.
Innovation and Continuous Improvement
There are no Innovation and Continuous Improvement matters arising from the recommendation contained in this report.
Collaboration
No collaboration was required for this report.
Conflict of Interest
Council officers involved in the preparation of this report have no conflict of interest in this matter.
Conclusion
In most cases, the authorisations are approved by the Chief Executive Officer, however the Planning and Environment Act 1987 specifically requires that authorisations under that Act be issued by resolution of the Council.
Attachment
1 S11A
Instrument of Appointment and Authorisation (Planning and Environment Act 1987
only)
Council Minutes 26 September 2022
11.9 Records of Informal Meetings of Councillors
|
Moved by Cr Munroe, Seconded by Cr Cutts That the record of Informal Meetings of Councillors be received and noted. |
|
Councillor Informal Briefing 12.09.22 6.27pm – 6.38pm |
||
|
Matter/s Discussed: · Council Agenda Items · Petitions · Public Questions |
Councillors Present |
Officers Present |
| Cr Liu (Mayor & Chair) |
S McMillan J Green S White M Ackland S Belmore V Ferlaino K Woods C Altan
|
|
|
Disclosures of Conflict of Interest |
None Disclosed |
|
|
Councillor /Officer attendance following disclosure |
None Disclosed |
|
|
Councillor Briefing 19.09.22 6.30pm – 10.40pm |
||
|
Matter/s Discussed: · Annual Financial Report and Performance · Budget timeline · Strategic Properties · Aquatics Service Review - Facility Discussion · Performing Arts Centre brand - briefing, includes naming options · Agenda Items |
Councillors Present |
Officers Present |
| Cr Liu (Mayor & Chair) |
S McMillan S Cann S Sullivan S White S Belmore K Marriott C Altan V Ferlaino K Woods C Clarke T Peak L Hall Z Quinn T Jenvey S Price A Luck J Samy A Sabangan External M Said D Araro F Stewart K Maddock B Mackay |
|
|
Disclosures of Conflict of Interest |
None Disclosed |
|
|
Councillor /Officer attendance following disclosure |
None Disclosed |
|
Council Minutes 26 September 2022
12 Councillor Delegate and Conference / Seminar Reports
(NB: Reports only from Councillors appointed by Council as delegates to community organisations/committees/groups)
|
12.1.1 |
Cr Munroe reported his attendance at the following: · Whitehorse Business Group on 13 September 2022 · MAV State Council Meeting on 16 September 2022 |
|
12.1.2 |
Cr Cutts reported attending the following: · Whitehorse Sport and Recreation Network meeting on 15 September 2022 · Workshop with Tennis Victoria with Whitehorse Tennis Clubs in attendance on 20 September 2022 |
|
12.1.3 |
Cr Massoud reported attending the following: · Local Government Gambling Alliance on 14 September 2022 · Government Advisory Network Meeting on 16 September · Audit & risk Committee meeting on 19 September 2022 · Four online forums for Eastern Affordable Housing Alliance |
|
12.1.4
|
Cr Lane reported attendance at the following: · Whitehorse Business Group on 13 September 2022 · Gender Equity Workshop with Tennis Victoria on 20 September 2022 |
|
12.1.5 |
Cr Liu reported her attendance at the following: · Eastern Transport Coalition on 15 September 2022 · MAV State Council Meeting on 16 September 2022 · Eastern Transport Coalition Advocacy for Better Transport for Melbourne's East. Meeting with the Minister on 20 September 2022 |
|
Moved by Cr Cutts, Seconded by Cr Massoud That the reports from delegates be received and noted. |
|
12.2 Reports on Conferences/Seminars Attendance
|
12.2.1 |
Cr Cutts attended a VLGA Connect Meeting with the Local Government Minister, Melissa Horne on 16 September 2022. |
|
|
12.2.2 |
Cr McNeill attended a VLGA Connect Meeting with the Local Government Minister, Melissa Horne on 16 September 2022. |
|
|
12.2.3 |
Cr Liu attended the following: · Women in the House Forum held by Whitehorse Health and guest speaker The Hon Mary-Anne Thomas, Minister for Health on 13 September 2022 · Whitehorse Interfaith Network on 21 September 2022 |
|
|
Moved by Cr Munroe, Seconded by Cr McNeill That the record of reports on conferences/seminars attendance be received and noted. |
|
13 Confidential Reports
Nil
14 Close Meeting
Meeting closed at 8.40pm
Confirmed this 10th October 2022
_______________________________
CHAIRPERSON